Honda Workshop Service and Repair Manuals
HOME
FEATURES
MENU
INDEX
ABOUT US
Diagram Information and Instructions|Page 7726 >
< Diagram Information and Instructions|Page 7724
Civic DX Sedan L4-1590cc 1.6L SOHC MFI (1999)
Accessories and Optional Equipment
Relays and Modules - Accessories and Optional Equipment
General Module / Component Information
Diagrams / Diagram Information and Instructions
Page 7725
Page 4
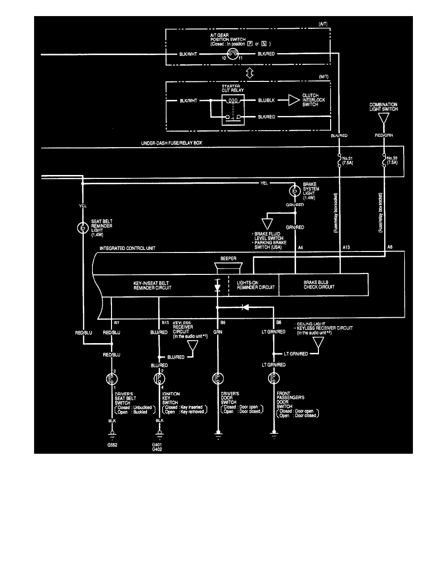
Integrated Control Unit (Part 2 Of 2)
Accessories and Optional Equipment
Relays and Modules - Accessories and Optional Equipment
General Module / Component Information
Diagrams / Diagram Information and Instructions
Page 7725
Diagram Information and Instructions|Page 7726 >
< Diagram Information and Instructions|Page 7724