Honda Workshop Service and Repair Manuals
HOME
FEATURES
MENU
INDEX
ABOUT US
Diagram Information and Instructions|Page 9119 >
< Diagram Information and Instructions|Page 9117
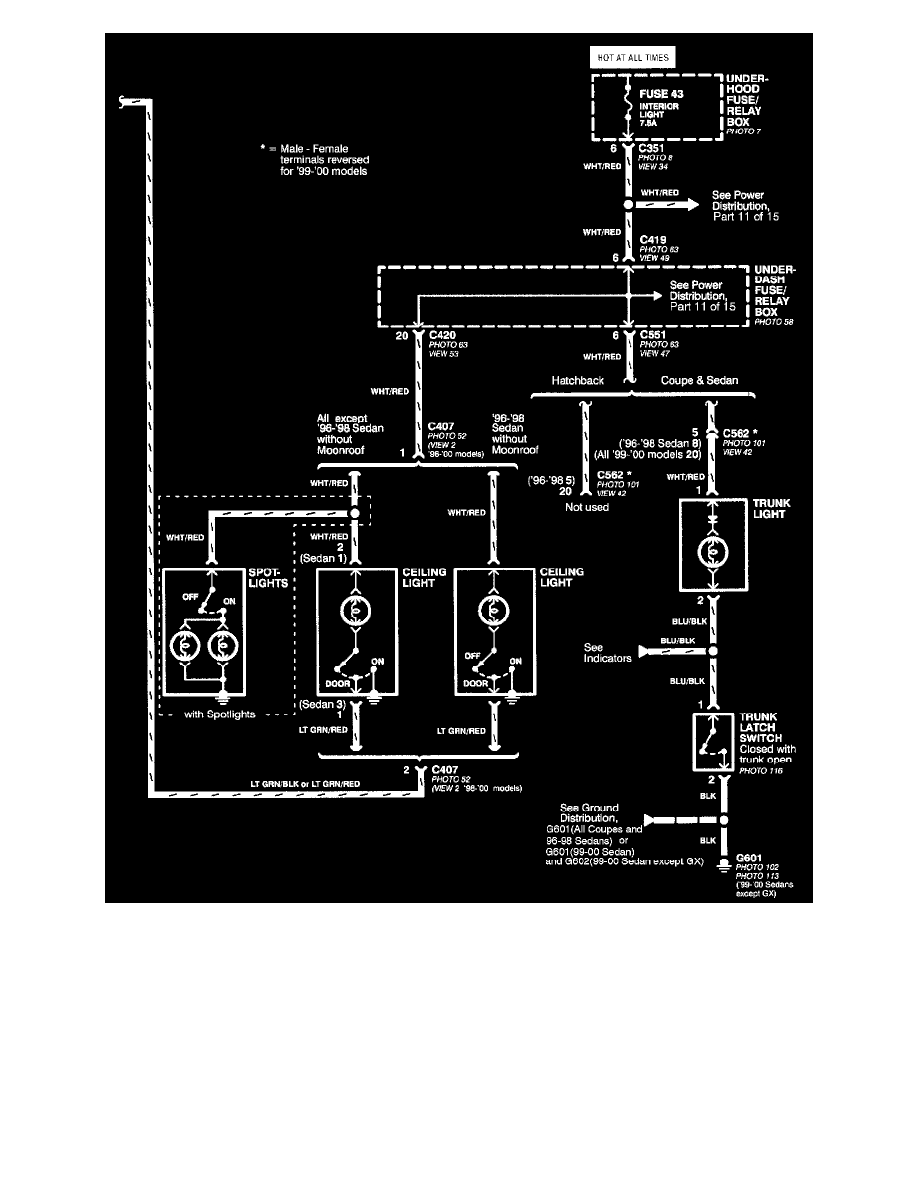
Civic DX Sedan L4-1590cc 1.6L SOHC MFI (1999)
Lighting and Horns
Spot Lamp / Diagrams / Diagram Information and Instructions
Page 9118
Page 2
Part 2 Of 2
Lighting and Horns
Spot Lamp / Diagrams / Diagram Information and Instructions
Page 9118
Diagram Information and Instructions|Page 9119 >
< Diagram Information and Instructions|Page 9117