Honda Workshop Service and Repair Manuals
HOME
FEATURES
MENU
INDEX
ABOUT US
Diagram Information and Instructions|Page 4797 >
< Diagram Information and Instructions|Page 4795
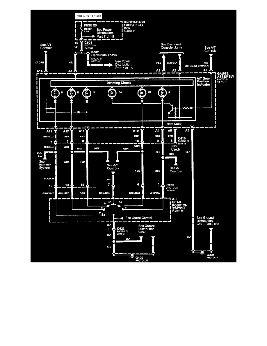
Civic DX Sedan L4-1590cc 1.6L SOHC MFI (1999)
Powertrain Management
Transmission Control Systems
Sensors and Switches - Transmission and Drivetrain / Sensors and Switches - A/T
Transmission Position Switch/Sensor, A/T / Component Information
Diagrams / Diagram Information and Instructions
Page 4796
Page 1
All Except CVT
Powertrain Management
Transmission Control Systems
Sensors and Switches - Transmission and Drivetrain / Sensors and Switches - A/T
Transmission Position Switch/Sensor, A/T / Component Information
Diagrams / Diagram Information and Instructions
Page 4796
Diagram Information and Instructions|Page 4797 >
< Diagram Information and Instructions|Page 4795