Honda Workshop Service and Repair Manuals
HOME
FEATURES
MENU
INDEX
ABOUT US
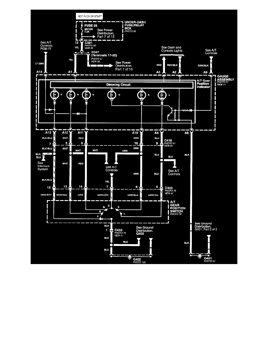
Transmission Speed Sensor, CVT >
< Diagram Information and Instructions|Page 4830
Civic DX Sedan L4-1590cc 1.6L SOHC MFI (1999)
Powertrain Management
Transmission Control Systems
Sensors and Switches - Transmission and Drivetrain
Sensors and Switches - CVT / Transmission Position Switch/Sensor, CVT / Diagrams / Diagram Information and Instructions
Page 4831
Page 1
CVT
Powertrain Management
Transmission Control Systems
Sensors and Switches - Transmission and Drivetrain
Sensors and Switches - CVT / Transmission Position Switch/Sensor, CVT / Diagrams / Diagram Information and Instructions
Page 4831
Transmission Speed Sensor, CVT >
< Diagram Information and Instructions|Page 4830