Honda Workshop Service and Repair Manuals
HOME
FEATURES
MENU
INDEX
ABOUT US
Diagram Information and Instructions|Page 991 >
< Diagram Information and Instructions|Page 989
Civic DX Sedan L4-1590cc 1.6L SOHC MFI (1999)
Sensors and Switches
Sensors and Switches - Powertrain Management / Sensors and Switches - Computers and Control Systems
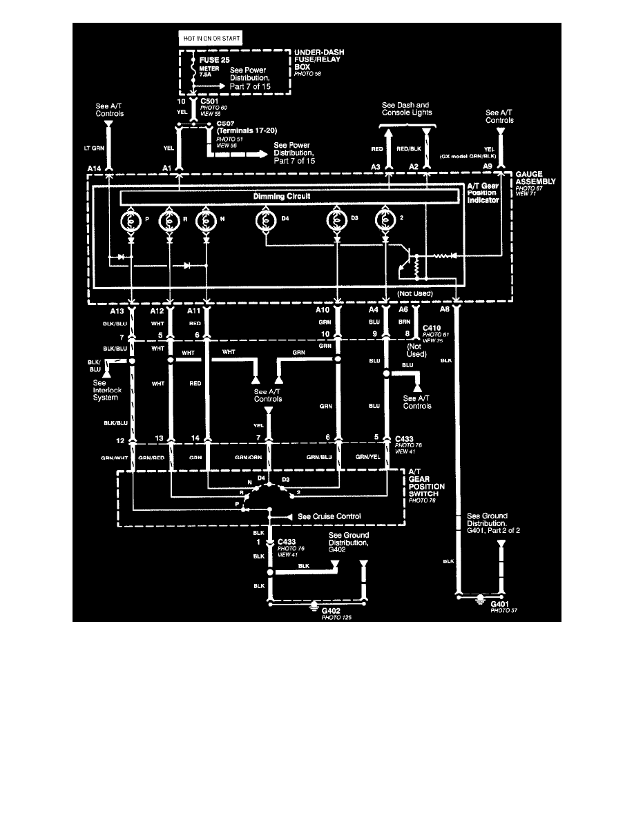
Transmission Position Switch/Sensor, A/T / Component Information
Diagrams / Diagram Information and Instructions
Page 990
Page 1
All Except CVT
Sensors and Switches
Sensors and Switches - Powertrain Management / Sensors and Switches - Computers and Control Systems
Transmission Position Switch/Sensor, A/T / Component Information
Diagrams / Diagram Information and Instructions
Page 990
Diagram Information and Instructions|Page 991 >
< Diagram Information and Instructions|Page 989