Honda Workshop Service and Repair Manuals
HOME
FEATURES
MENU
INDEX
ABOUT US
Diagram Information and Instructions|Page 7066 >
< Diagram Information and Instructions|Page 7064
CR-V 4WD L4-2.4L (2004)
Body and Frame
Interior Moulding / Trim
Console / Console Lamp / Diagrams / Diagram Information and Instructions
Page 7065
Page 1
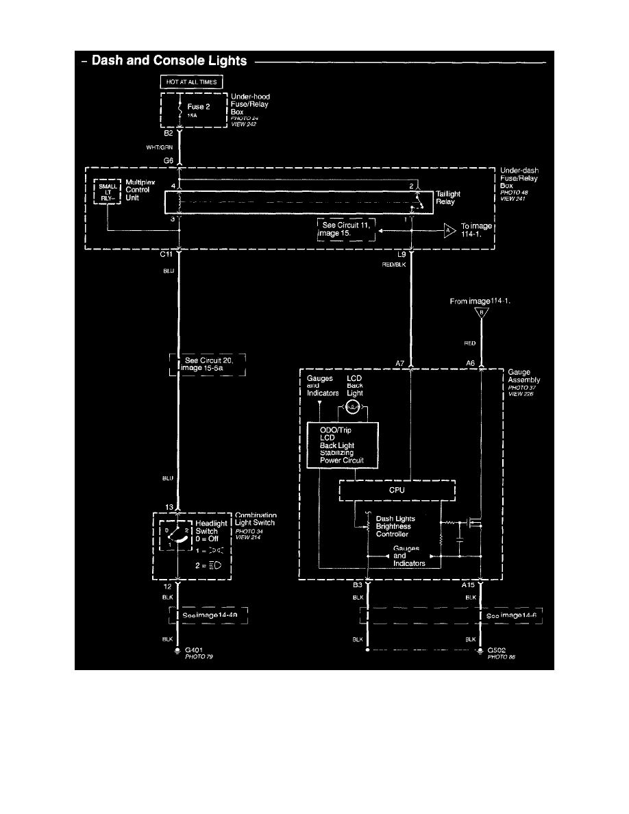
Console Lamp: Electrical Diagrams
Interior Lights - Dash And Console Lights Image 114
Body and Frame
Interior Moulding / Trim
Console / Console Lamp / Diagrams / Diagram Information and Instructions
Page 7065
Diagram Information and Instructions|Page 7066 >
< Diagram Information and Instructions|Page 7064