Honda Workshop Service and Repair Manuals
HOME
FEATURES
MENU
INDEX
ABOUT US
Diagram Information and Instructions|Page 3058 >
< Diagram Information and Instructions|Page 3056
CRX Si L4-1590cc 1.6L SOHC (D16A6) MFI (1988)
Lighting and Horns
Interior Lighting Module / Diagrams / Diagram Information and Instructions
Page 3057
Page 4
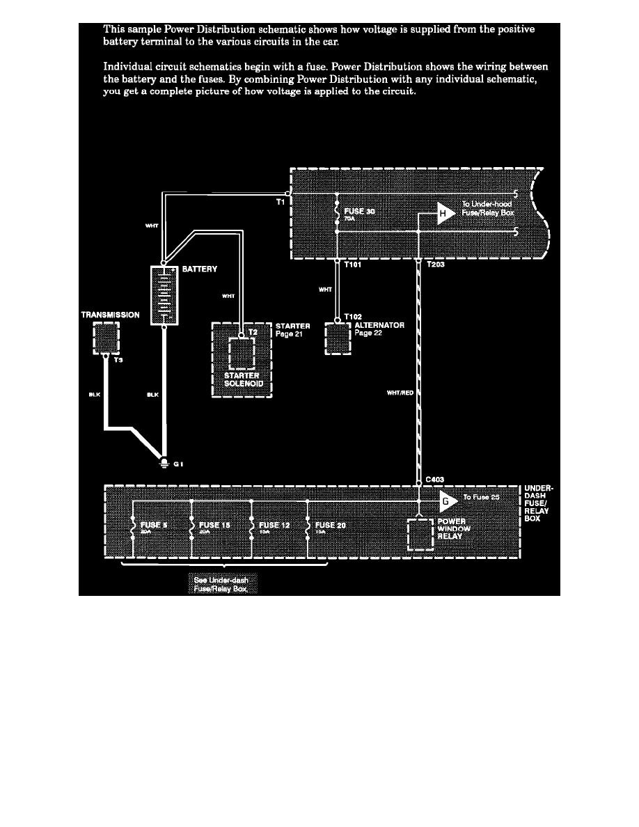
Power Distribution Schematics
Lighting and Horns
Interior Lighting Module / Diagrams / Diagram Information and Instructions
Page 3057
Diagram Information and Instructions|Page 3058 >
< Diagram Information and Instructions|Page 3056