Honda Workshop Service and Repair Manuals
HOME
FEATURES
MENU
INDEX
ABOUT US
Diagram Information and Instructions|Page 7676 >
< Diagram Information and Instructions|Page 7674
Prelude L4-2157cc 2.2L DOHC (VTEC) MFI (2001)
Lighting and Horns
Sensors and Switches - Lighting and Horns
Headlamp Switch / Diagrams / Diagram Information and Instructions
Page 7675
Page 1
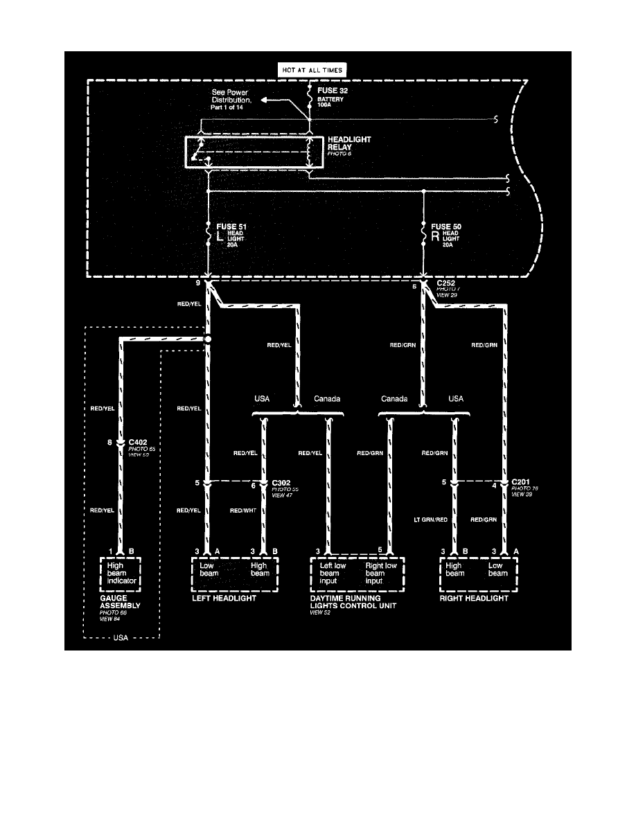
Headlamp Switch: Electrical Diagrams
Headlight Switch (Part 1 Of 4)
Lighting and Horns
Sensors and Switches - Lighting and Horns
Headlamp Switch / Diagrams / Diagram Information and Instructions
Page 7675
Diagram Information and Instructions|Page 7676 >
< Diagram Information and Instructions|Page 7674