Honda Workshop Service and Repair Manuals
HOME
FEATURES
MENU
INDEX
ABOUT US
Diagram Information and Instructions|Page 4266 >
< Diagram Information and Instructions|Page 4264
Prelude L4-2157cc 2.2L DOHC (VTEC) MFI (2001)
Transmission and Drivetrain
Relays and Modules - Transmission and Drivetrain
Relays and Modules - Differential / Control Unit, Differential Lock / Component Information
Diagrams / Diagram Information and Instructions
Page 4265
Page 5
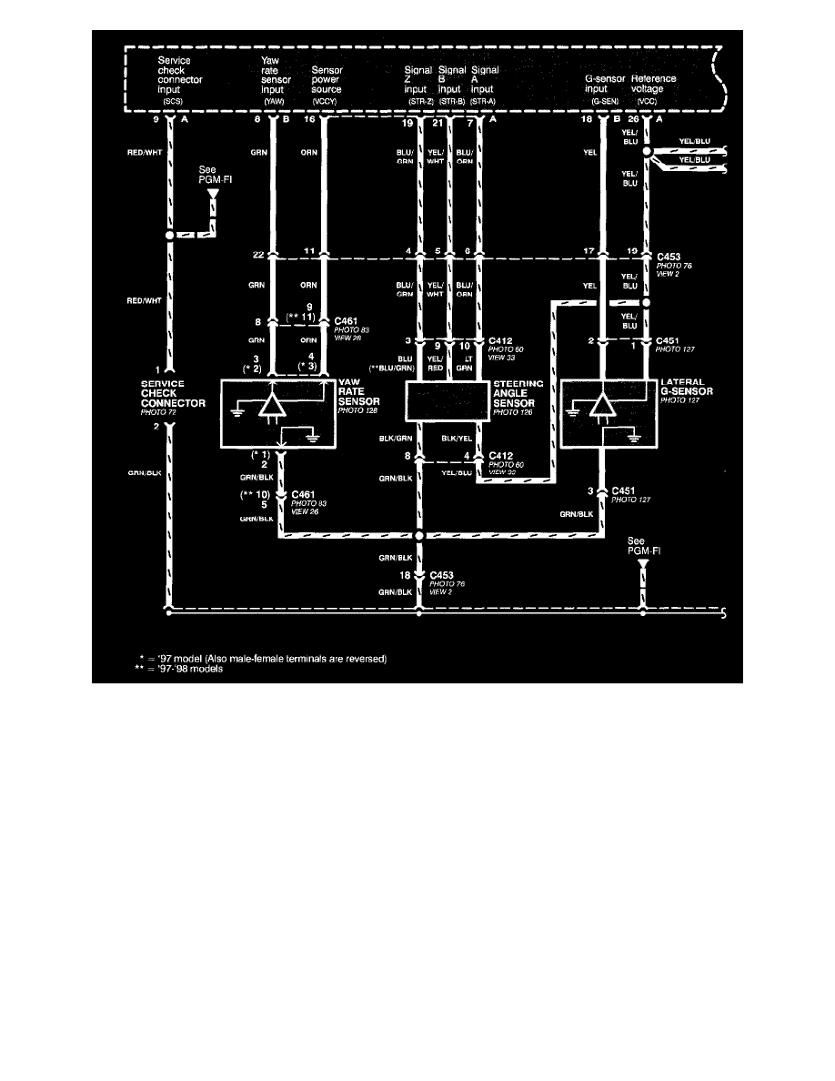
Active Torque Transfer System (ATTS) (Part 5 Of 6)
Transmission and Drivetrain
Relays and Modules - Transmission and Drivetrain
Relays and Modules - Differential / Control Unit, Differential Lock / Component Information
Diagrams / Diagram Information and Instructions
Page 4265
Diagram Information and Instructions|Page 4266 >
< Diagram Information and Instructions|Page 4264