Hyundai Workshop Service and Repair Manuals
HOME
FEATURES
MENU
INDEX
ABOUT US
Diagram Information and Instructions|Page 2654 >
< ETC (Electronic Throttle Control) System|Page 2651
Genesis Coupe L4-2.0L Turbo (2010)
Powertrain Management
Computers and Control Systems
Electronic Throttle Actuator / Component Information
Diagrams
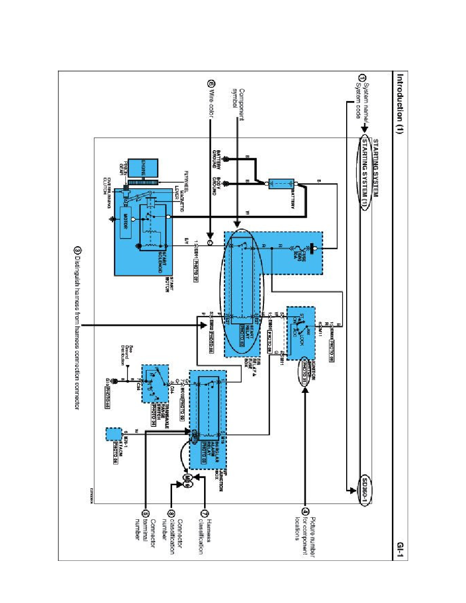
Diagram Information and Instructions
Page 1
Electronic Throttle Actuator: Diagram Information and Instructions
Schematic Diagrams
INTRODUCTION
Powertrain Management
Computers and Control Systems
Electronic Throttle Actuator / Component Information
Diagrams
Diagram Information and Instructions
Diagram Information and Instructions|Page 2654 >
< ETC (Electronic Throttle Control) System|Page 2651