Hyundai Workshop Service and Repair Manuals
HOME
FEATURES
MENU
INDEX
ABOUT US
Diagram Information and Instructions|Page 3284 >
< CVVT Oil Control Valve (OCV)|Page 3279
Genesis Coupe L4-2.0L Turbo (2010)
Powertrain Management
Computers and Control Systems
Vehicle Speed Sensor
Component Information
Diagrams
Diagram Information and Instructions
Page 1
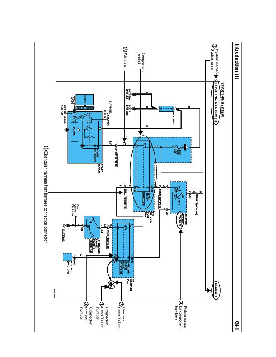
Vehicle Speed Sensor: Diagram Information and Instructions
Schematic Diagrams
INTRODUCTION
Powertrain Management
Computers and Control Systems
Vehicle Speed Sensor
Component Information
Diagrams
Diagram Information and Instructions
Diagram Information and Instructions|Page 3284 >
< CVVT Oil Control Valve (OCV)|Page 3279