Hyundai Workshop Service and Repair Manuals
HOME
FEATURES
MENU
INDEX
ABOUT US
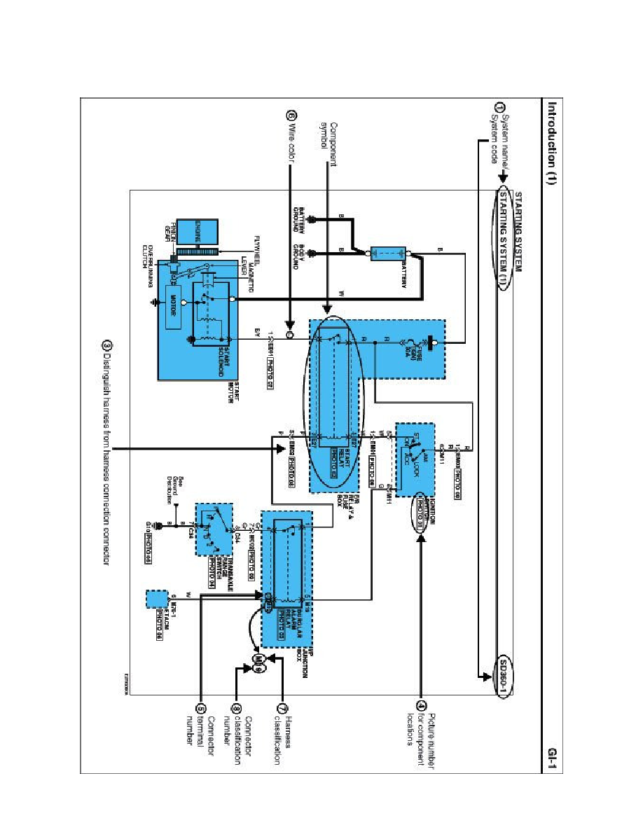
Diagram Information and Instructions|Page 4729 >
< Starter Solenoid|Locations
Genesis Coupe L4-2.0L Turbo (2010)
Starting and Charging
Power and Ground Distribution
Auxiliary Power Outlet
Component Information
Diagrams
Diagram Information and Instructions
Page 1
Auxiliary Power Outlet: Diagram Information and Instructions
Schematic Diagrams
INTRODUCTION
Starting and Charging
Power and Ground Distribution
Auxiliary Power Outlet
Component Information
Diagrams
Diagram Information and Instructions
Diagram Information and Instructions|Page 4729 >
< Starter Solenoid|Locations