Hyundai Workshop Service and Repair Manuals
HOME
FEATURES
MENU
INDEX
ABOUT US
Diagram Information and Instructions|Page 4601 >
< Removal and Replacement|Page 4594
Genesis Coupe L4-2.0L Turbo (2010)
Starting and Charging
Starting System
Ignition Lock
Ignition Lock Solenoid
Component Information
Diagrams
Diagram Information and Instructions
Page 1
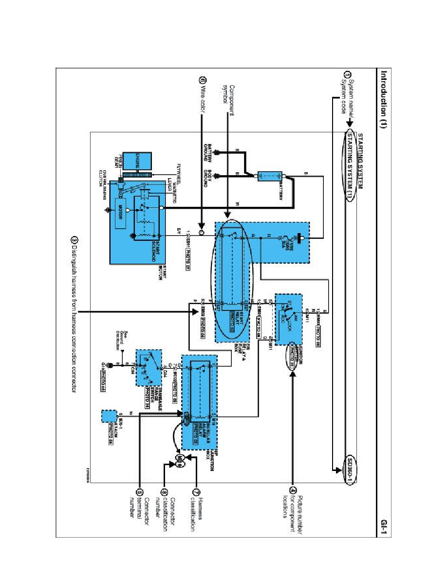
Ignition Lock Solenoid: Diagram Information and Instructions
Schematic Diagrams
INTRODUCTION
Starting and Charging
Starting System
Ignition Lock
Ignition Lock Solenoid
Component Information
Diagrams
Diagram Information and Instructions
Diagram Information and Instructions|Page 4601 >
< Removal and Replacement|Page 4594