Sonata V6-3.3L (2006)
Ignition Switch: Diagram Information and Instructions
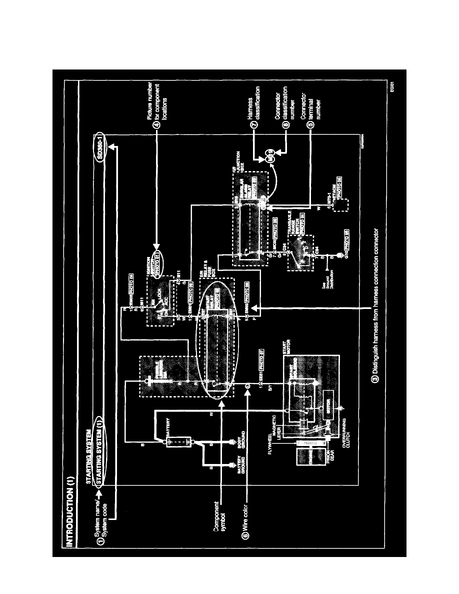
Schematic Diagrams
01 DIAGRAMS BY SYSTEM/ NAME OF SCHEMATIC DIAGRAM
-
Each diagram is consisted of circuits by system. This schematic diagram includes the path of electricity flow, connection condition for each switch,
