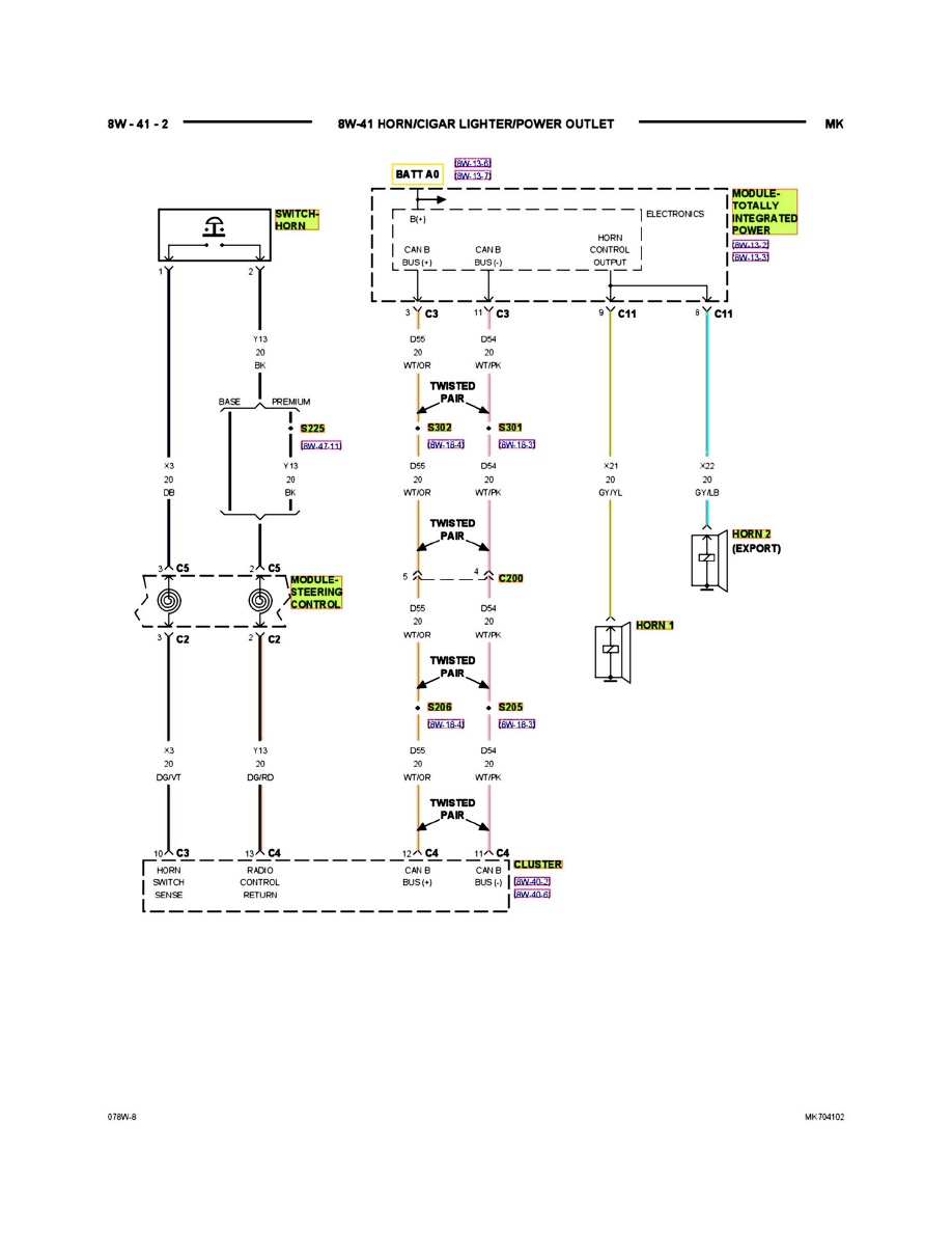
Compass 4WD L4-2.4L VIN W (2007)
Auxiliary Power Outlet: Electrical Diagrams
PLEASE NOTE: Some diagrams may appear to be missing because of gaps in the number sequences. These "gaps" are actually for diagrams that do
not apply to the vehicle model selected.
8w-41-02
