Grand Cherokee 4WD V8-4.7L (2003)
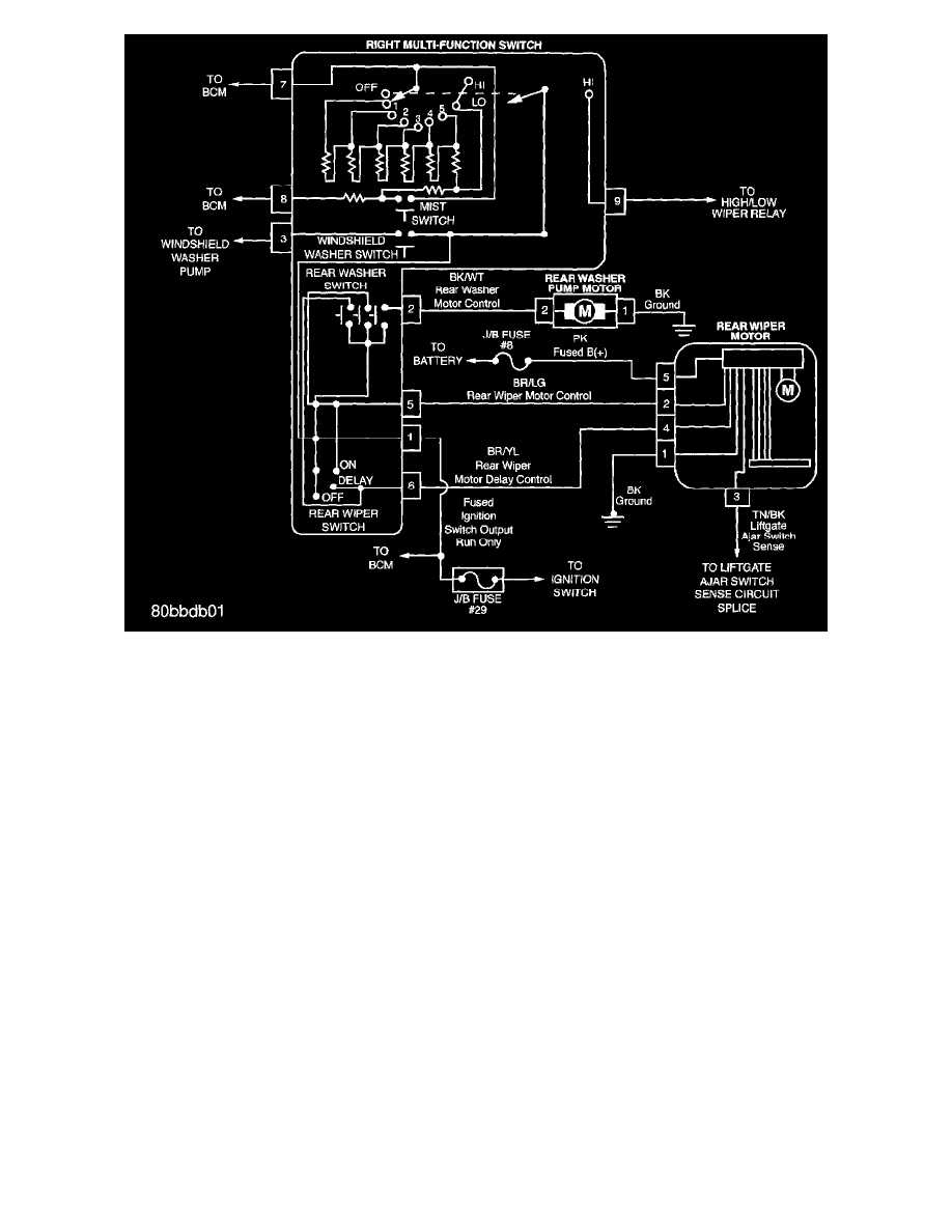
Windshield Wiper System - Rear Wiper System
Wiring Diagrams
PLEASE NOTE: Some diagram sheets may appear to be missing because of gaps in the number sequences. These "gaps" are actually for diagrams that
do not apply to the vehicle model selected.
