Nissan and Datsun Workshop Service and Repair Manuals
HOME
FEATURES
MENU
INDEX
ABOUT US
Diagram Information and Instructions|Page 6937 >
< Diagram Information and Instructions|Page 6935
Frontier XE King Cab 2WD L4-2.4L (KA24DE) (2000)
Powertrain Management
Ignition System
Camshaft Position Sensor / Component Information
Diagrams / Diagram Information and Instructions
Page 6936
Page 1
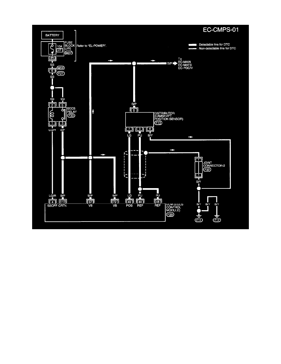
Camshaft Position Sensor: Electrical Diagrams
EC-CMPS-01
Powertrain Management
Ignition System
Camshaft Position Sensor / Component Information
Diagrams / Diagram Information and Instructions
Page 6936
Diagram Information and Instructions|Page 6937 >
< Diagram Information and Instructions|Page 6935