Oldsmobile Workshop Service and Repair Manuals
HOME
FEATURES
MENU
INDEX
ABOUT US
Diagram Information and Instructions|Page 7131 >
< Diagram Information and Instructions|Page 7129
Achieva V6-3100 3.1L MFI VIN M (1994)
Heating and Air Conditioning
Blower Motor / Component Information
Diagrams / Diagram Information and Instructions
Page 7130
Page 1
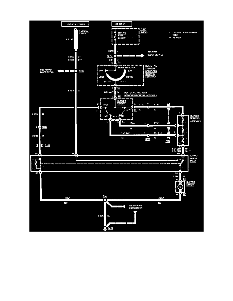
Blower Motor: Electrical Diagrams
Wiring Diagram: Heater
Heating and Air Conditioning
Blower Motor / Component Information
Diagrams / Diagram Information and Instructions
Page 7130
Diagram Information and Instructions|Page 7131 >
< Diagram Information and Instructions|Page 7129