Oldsmobile Workshop Service and Repair Manuals
HOME
FEATURES
MENU
INDEX
ABOUT US
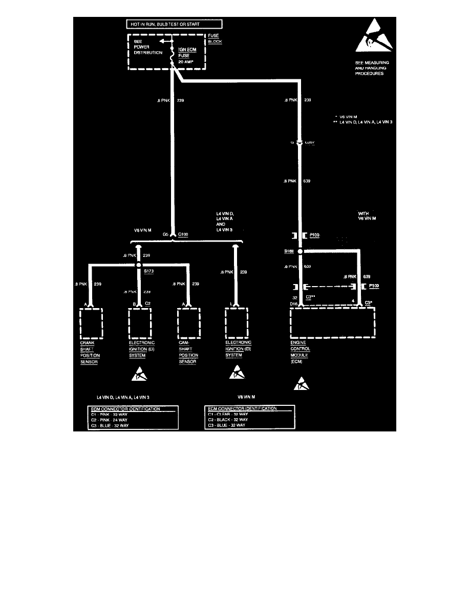
Fuse Block >
< Diagram Information and Instructions|Page 6446
Achieva V6-3100 3.1L MFI VIN M (1994)
Power and Ground Distribution
Fuse / Component Information
Diagrams / Diagram Information and Instructions
Page 6447
Page 9
Wiring Diagram: Fuse Block Details, IGN ECM Fuse
Power and Ground Distribution
Fuse / Component Information
Diagrams / Diagram Information and Instructions
Page 6447
Fuse Block >
< Diagram Information and Instructions|Page 6446