Oldsmobile Workshop Service and Repair Manuals
HOME
FEATURES
MENU
INDEX
ABOUT US
Fuse Block >
< Diagram Information and Instructions|Page 6274
Achieva V6-3100 3.1L MFI VIN M (1994)
Starting and Charging
Power and Ground Distribution
Fuse / Component Information
Diagrams / Diagram Information and Instructions
Page 6275
Page 9
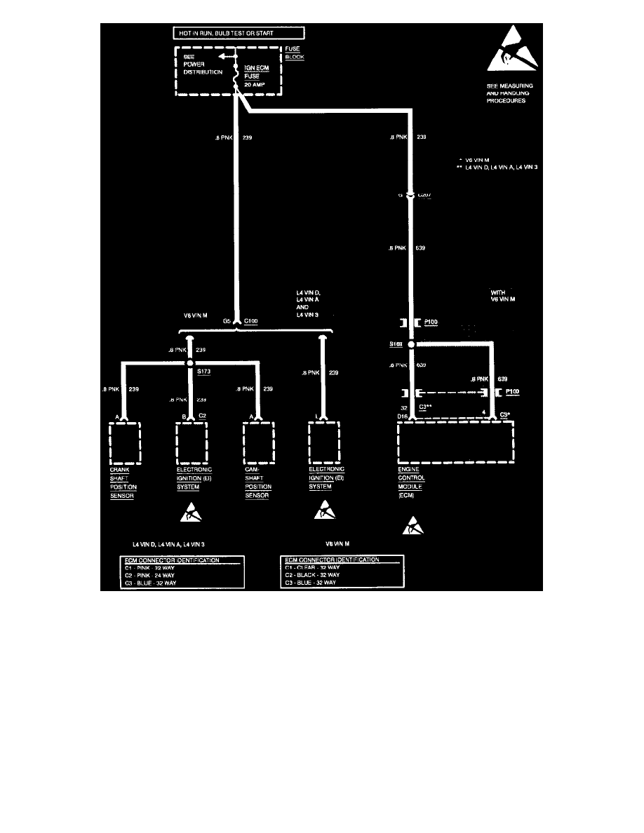
Wiring Diagram: Fuse Block Details, IGN ECM Fuse
Starting and Charging
Power and Ground Distribution
Fuse / Component Information
Diagrams / Diagram Information and Instructions
Page 6275
Fuse Block >
< Diagram Information and Instructions|Page 6274