Oldsmobile Workshop Service and Repair Manuals
HOME
FEATURES
MENU
INDEX
ABOUT US
Diagram Information and Instructions|Page 5444 >
< Diagram Information and Instructions|Page 5442
Achieva V6-3300 3.3L (1992)
Power and Ground Distribution
Fuse / Component Information
Diagrams / Diagram Information and Instructions
Page 5443
Page 6
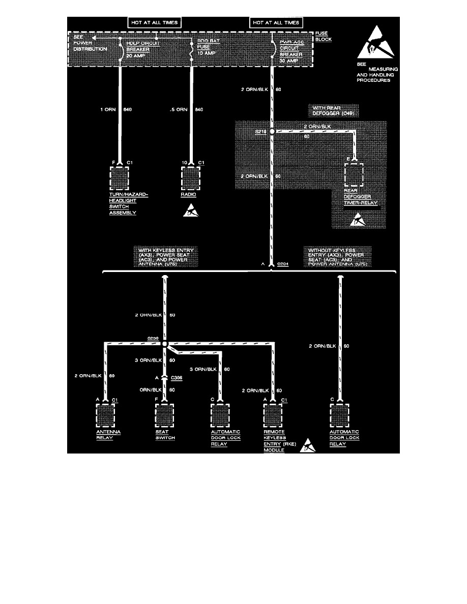
Fuse Block Details: PWR ACC Circuit Breaker, HDLP Circuit Breaker And RDO BAT Fuse
Power and Ground Distribution
Fuse / Component Information
Diagrams / Diagram Information and Instructions
Page 5443
Diagram Information and Instructions|Page 5444 >
< Diagram Information and Instructions|Page 5442