Oldsmobile Workshop Service and Repair Manuals
HOME
FEATURES
MENU
INDEX
ABOUT US
Window - Revised Express Down Module Location|Page 8338 >
< Window - Revised Express Down Module Location
Achieva V6-3300 3.3L (1992)
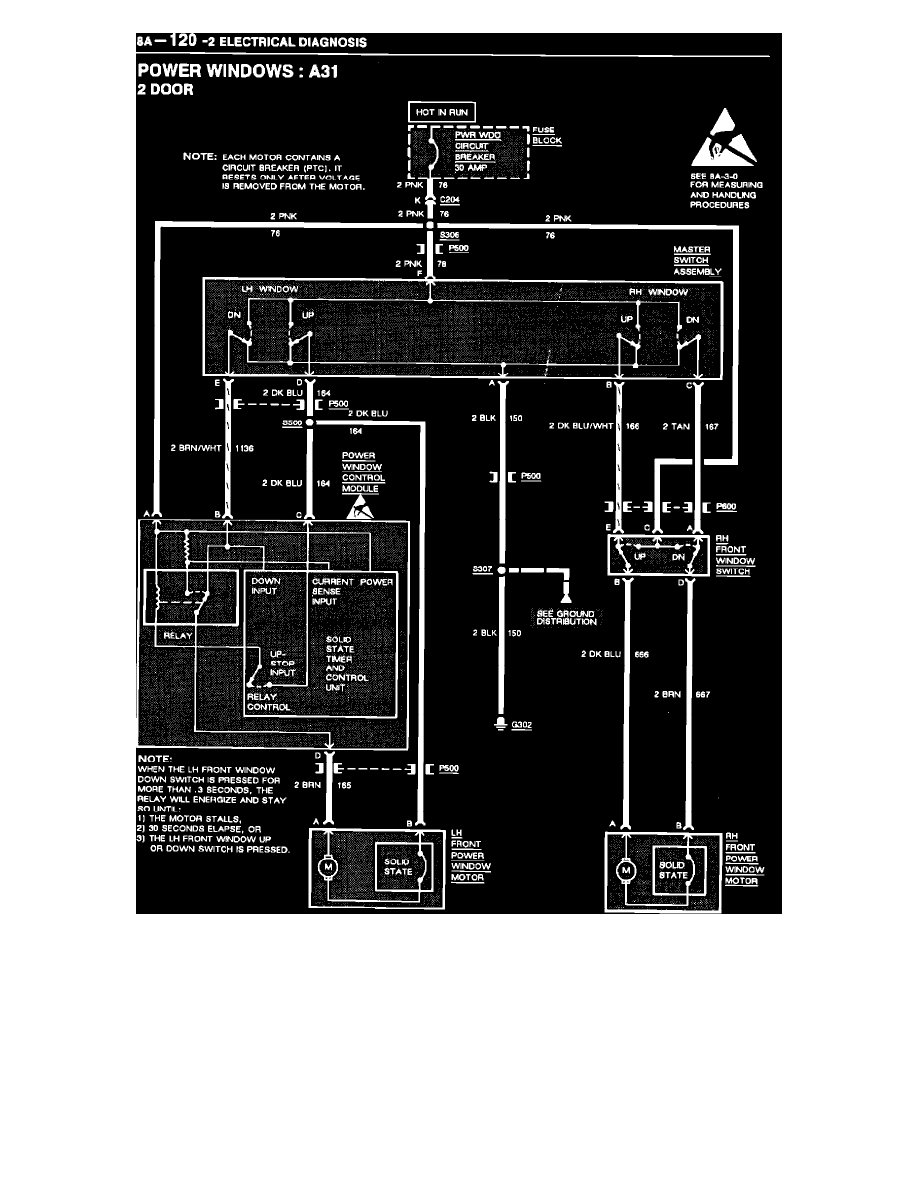
Windows and Glass
Windows / Express Down Window Module <--> [Power Window Control Module] / Technical Service Bulletins / Window - Revised Express Down Module Location
Page 8337
Page 2
Windows and Glass
Windows / Express Down Window Module <--> [Power Window Control Module] / Technical Service Bulletins / Window - Revised Express Down Module Location
Page 8337
Window - Revised Express Down Module Location|Page 8338 >
< Window - Revised Express Down Module Location