scion Workshop Repair Guides

Scion Workshop Service and Repair Manuals

Skid Control Buzzer Circuit|Page 3033 > < Skid Control Buzzer Circuit|Page 3031
Page 1
background image

Traction Control Indicator Lamp: Testing and Inspection
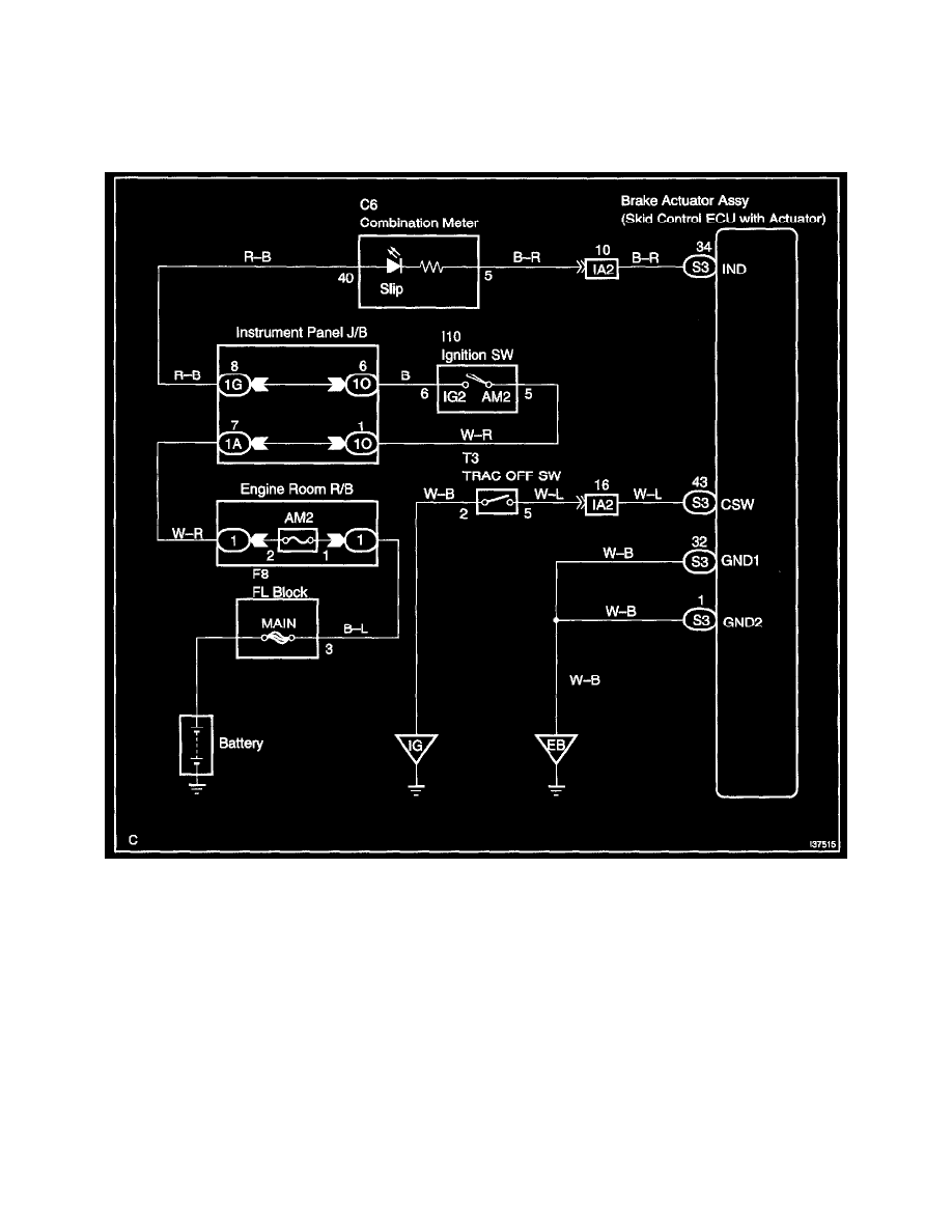
Slip Indicator Light Circuit

SLIP INDICATOR LIGHT CIRCUIT 

CIRCUIT DESCRIPTION 
The SLIP indicator blinks during TRAC & VSC operation.

Wiring Diagram

Skid Control Buzzer Circuit|Page 3033 > < Skid Control Buzzer Circuit|Page 3031