Impreza 2.5 RS Coupe AWD F4-2.5L SOHC (2001)
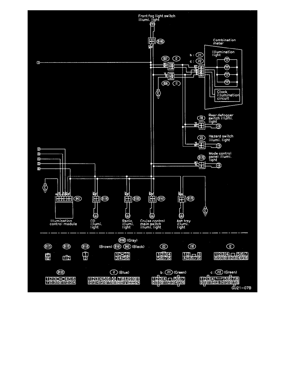
Clearance Light And Illumination Light System Circuit 2
Fuse/Relay Locations: For fuse and/or relay locations refer to Starting and Charging / Power and Ground Distribution: See: Power and Ground
Distribution
Ground Locations: For ground locations refer to Vehicle / Locations / Grounds: See: Locations/Ground Locations
Connector Locations: For connector locations refer to Vehicle / Locations /Harness: See: Locations/Harness Locations
Component Locations: For component locations refer to Vehicle / Locations / Harness: See: Locations/Harness Locations
