volkswagen Workshop Repair Guides

Volkswagen Workshop Service and Repair Manuals

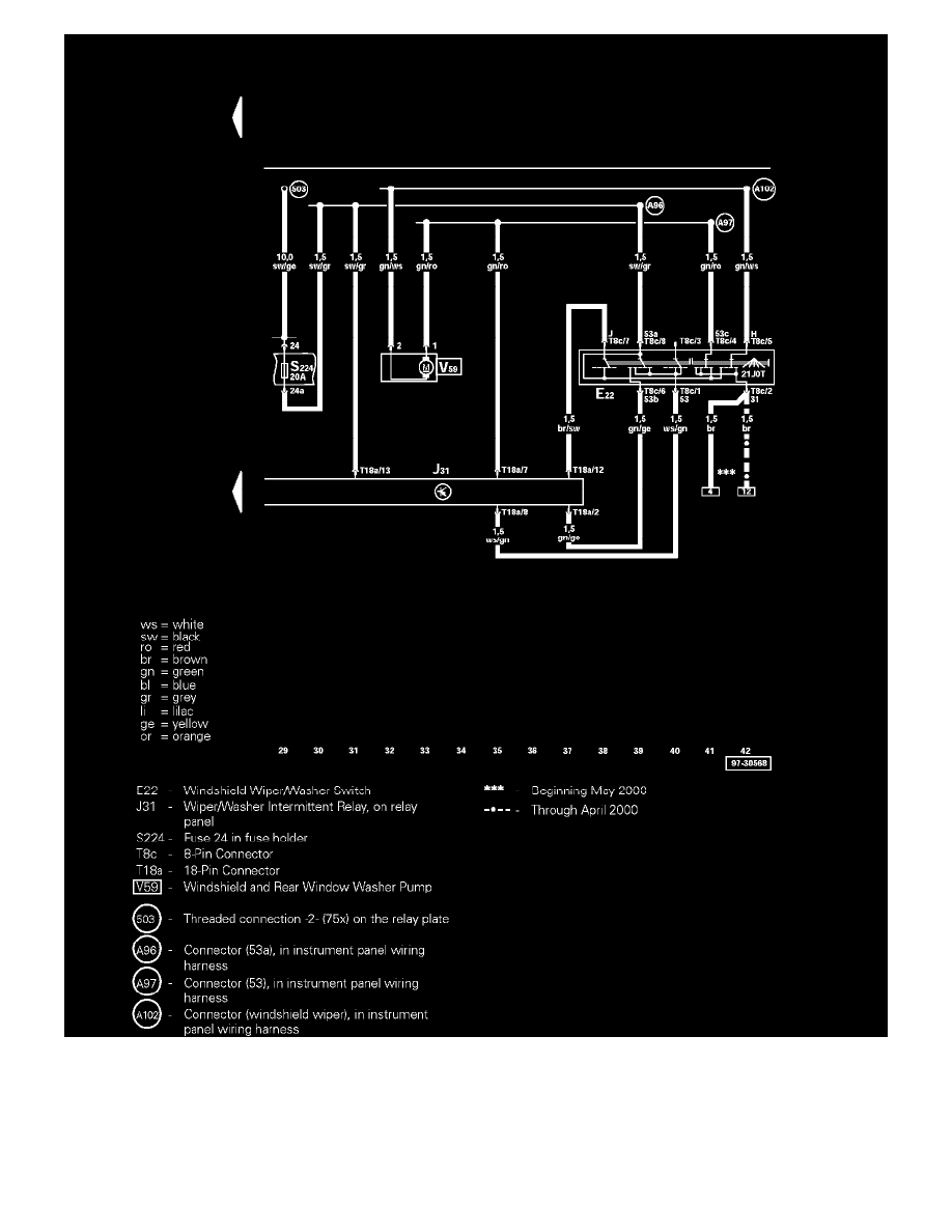
Washer Fluid Level Switch > < Diagram Information and Instructions|Page 9051
Page 5
background image

Master Diagram Index: To locate the diagrams by component name, please refer to the Master Diagram Index at the vehicle level.  See:
Diagrams/Electrical Diagrams/Master Diagram Index

Washer Fluid Level Switch > < Diagram Information and Instructions|Page 9051