Audi Workshop Service and Repair Manuals
HOME
FEATURES
MENU
INDEX
ABOUT US
How to Use Wiring Diagrams|Page 4061 >
< U.S. Models|Page 4055
4000S Quattro L5-2144cc 2.14L SOHC (JT) (1985)
Lighting and Horns
Dome Lamp
Component Information
Diagrams
Diagram Information and Instructions
How to Use Wiring Diagrams
Page 1
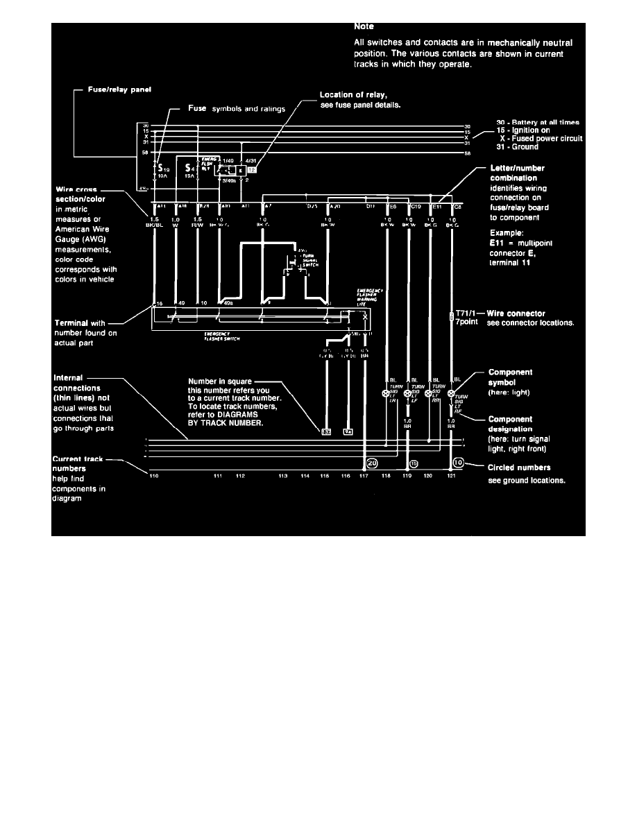
Sample Wiring Diagram
Lighting and Horns
Dome Lamp
Component Information
Diagrams
Diagram Information and Instructions
How to Use Wiring Diagrams
How to Use Wiring Diagrams|Page 4061 >
< U.S. Models|Page 4055