A6 Quattro Sedan V8-4.2L (BVJ) (2007)
Rear Vision Camera: Service and Repair
Rear View Camera System Overview
Rear View Camera System Overview
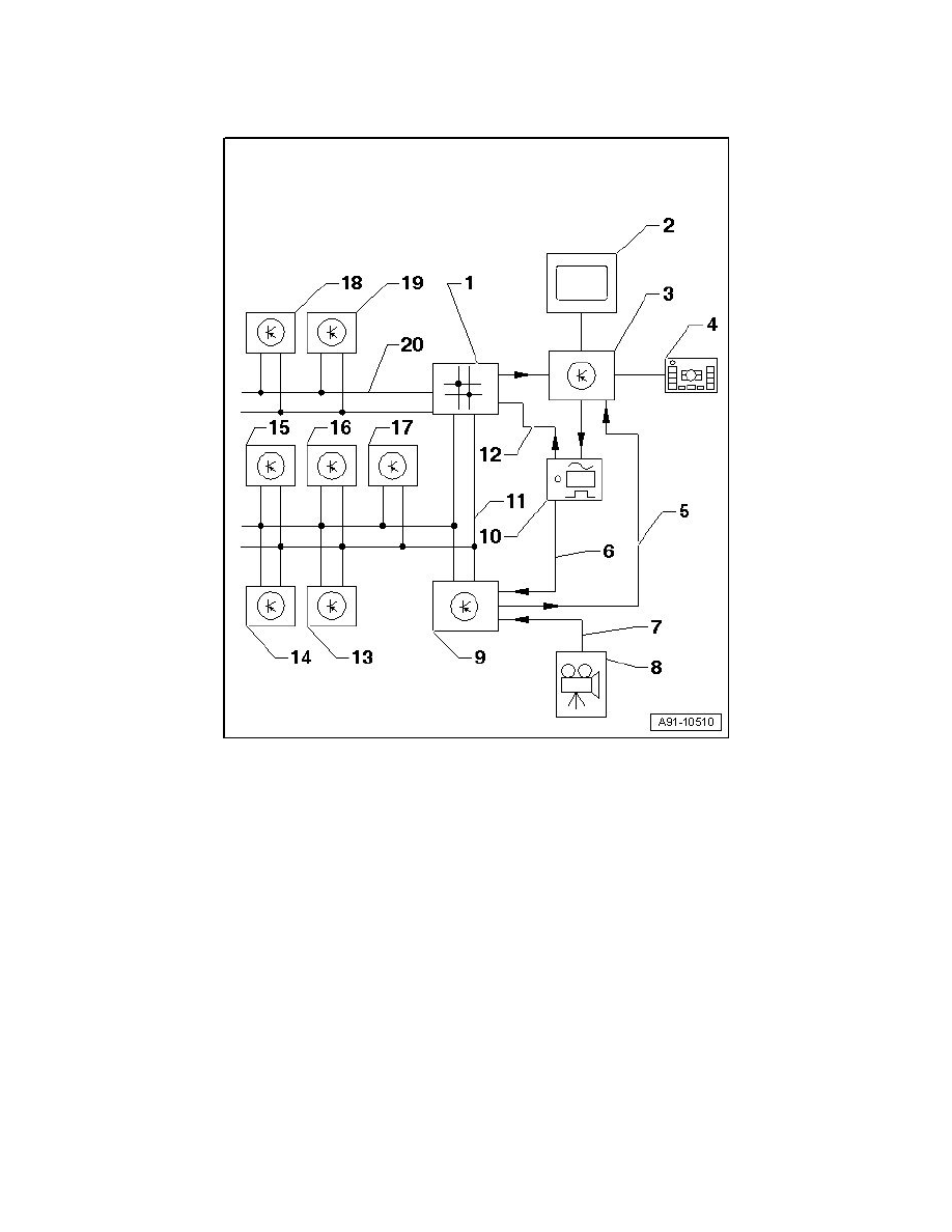
1
Data Bus On Board Diagnostic Interface (J533) behind glove compartment
2
Front Information Display Control Head (J685) in center instrument panel
3
Front Information Display Control Head Control Module behind glove compartment
4
Multimedia Control Head (E380) in lower center console
5
FBAS wire from Rear View Camera System Control Module (J772)
6
FBAS wire from TV Tuner (R78)
7
FBAS wire from Rear View Camera (R189)
8
Rear View Camera (R189) in rear lid
9
Rear View Camera System Control Module (J772) behind luggage compartment right side trim
10
TV Tuner (R78) behind luggage compartment left side trim
11
CAN-Bus (Comfort)
12
MOST-Bus
