Buick Workshop Service and Repair Manuals
HOME
FEATURES
MENU
INDEX
ABOUT US
Part 1 of 2|Page 4847 >
< Part 1 of 2|Page 4845
Riviera V6-231 3.8L VIN C SFI (1989)
Starting and Charging
Power and Ground Distribution
Fuse / Component Information
Diagrams
Electrical Diagrams
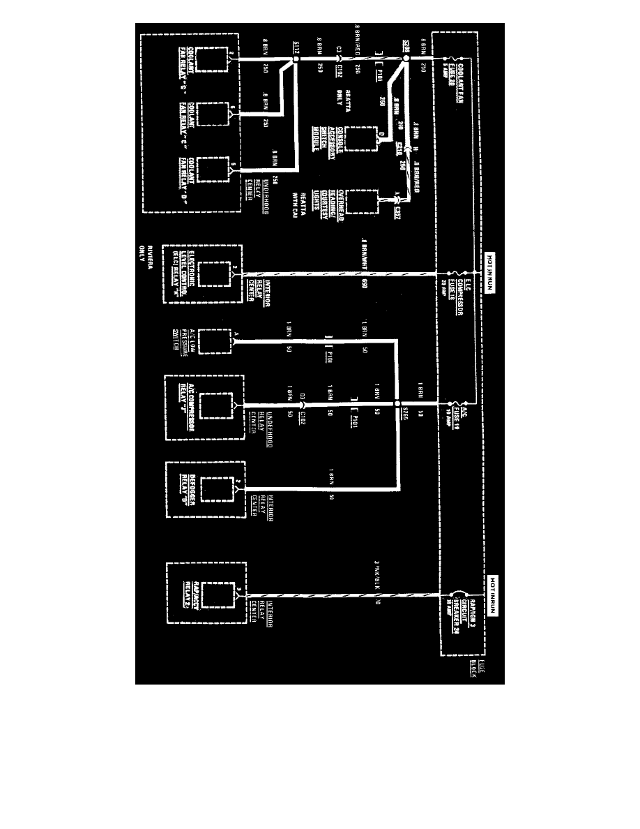
Fuse 2
Page 4846
Page 1
Fuse 18,19,20 And Circuit Breaker 24
Starting and Charging
Power and Ground Distribution
Fuse / Component Information
Diagrams
Electrical Diagrams
Fuse 2
Page 4846
Part 1 of 2|Page 4847 >
< Part 1 of 2|Page 4845