chevrolet Workshop Repair Guides

Chevrolet Workshop Service and Repair Manuals

Diagram Information and Instructions|Page 7550 > < Diagram Information and Instructions|Page 7548
Page 1
background image

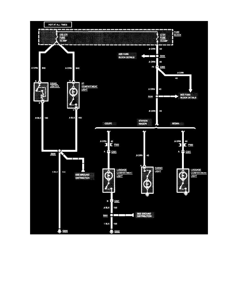
Cigarette Lighter: Electrical Diagrams

Interior Lights: Cigar Lighter/I/P Compartment/Luggage Compartment/Cargo (All Except Convertible)

Diagram Information and Instructions|Page 7550 > < Diagram Information and Instructions|Page 7548