Cavalier/Z24 V6-191 3.1L VIN T MFI (1994)
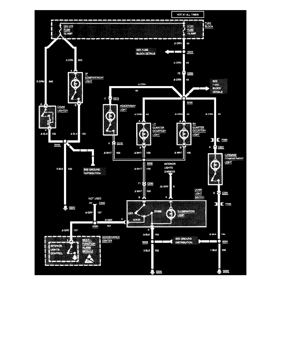
Interior Lights: Cigar Lighter/I/P Compartment/Luggage Compartment/Header/Quarter Courtesy (Convertible)
Interior Lights: Cigar Lighter/I/P Compartment/Luggage Compartment/Header/Quarter Courtesy (Convertible)