Honda Workshop Service and Repair Manuals
HOME
FEATURES
MENU
INDEX
ABOUT US
Diagram Information and Instructions|Page 4420 >
< Diagram Information and Instructions|Page 4418
Civic CX Hatchback L4-1590cc 1.6L SOHC MFI (1997)
Powertrain Management
Transmission Control Systems
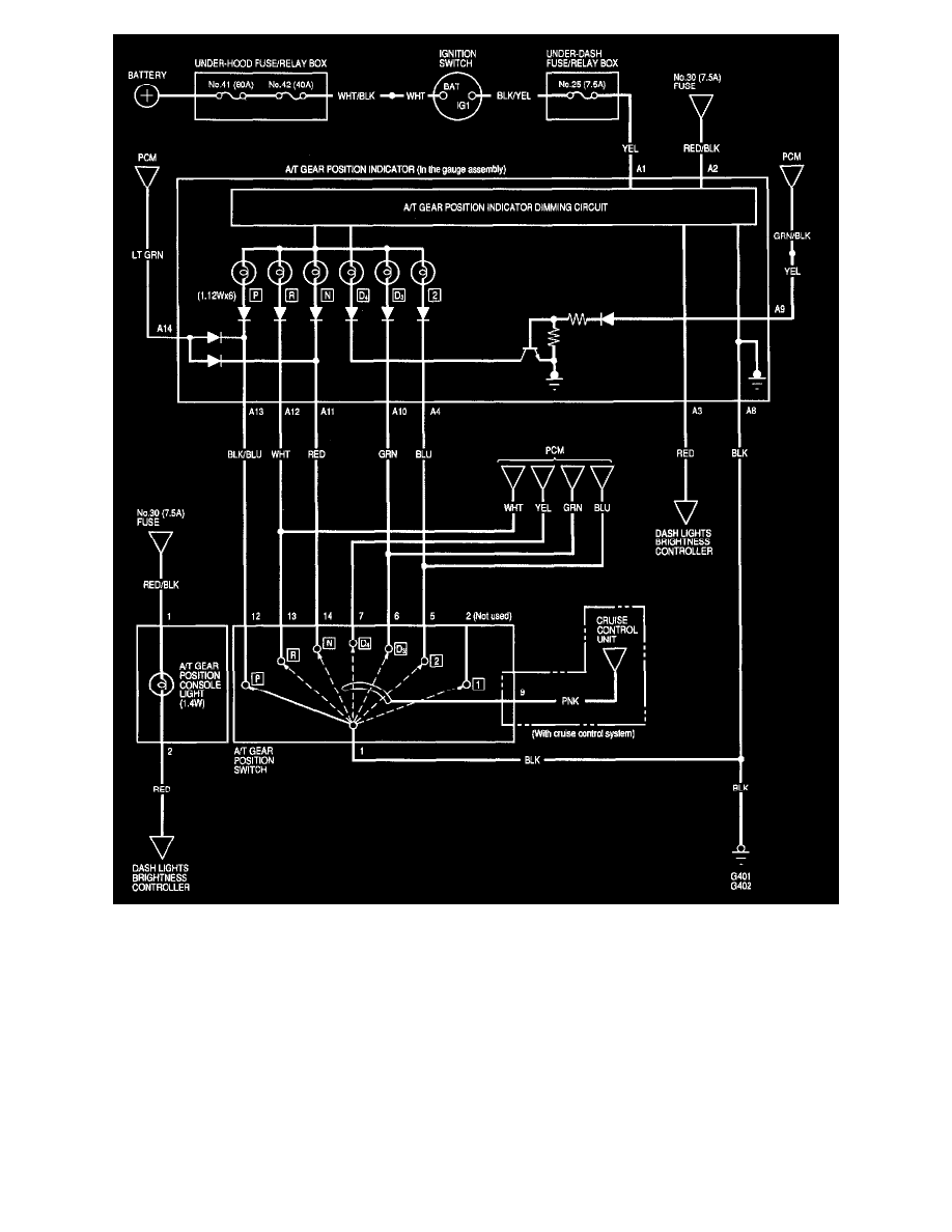
Lamps and Indicators - Transmission and Drivetrain / Lamps and Indicators - A/T / Shift Indicator / Component Information
Diagrams / Diagram Information and Instructions
Page 4419
Page 2
Except CVT
Powertrain Management
Transmission Control Systems
Lamps and Indicators - Transmission and Drivetrain / Lamps and Indicators - A/T / Shift Indicator / Component Information
Diagrams / Diagram Information and Instructions
Page 4419
Diagram Information and Instructions|Page 4420 >
< Diagram Information and Instructions|Page 4418