Hyundai Workshop Service and Repair Manuals
HOME
FEATURES
MENU
INDEX
ABOUT US
Diagram Information and Instructions|Page 4648 >
< Locks/Keyless Systems - Key Cutting/Fob Information|Page 4642
Genesis Coupe L4-2.0L Turbo (2010)
Starting and Charging
Starting System
Keyless Starting System
Keyless Start Control Module
Component Information
Diagrams
Diagram Information and Instructions
Page 1
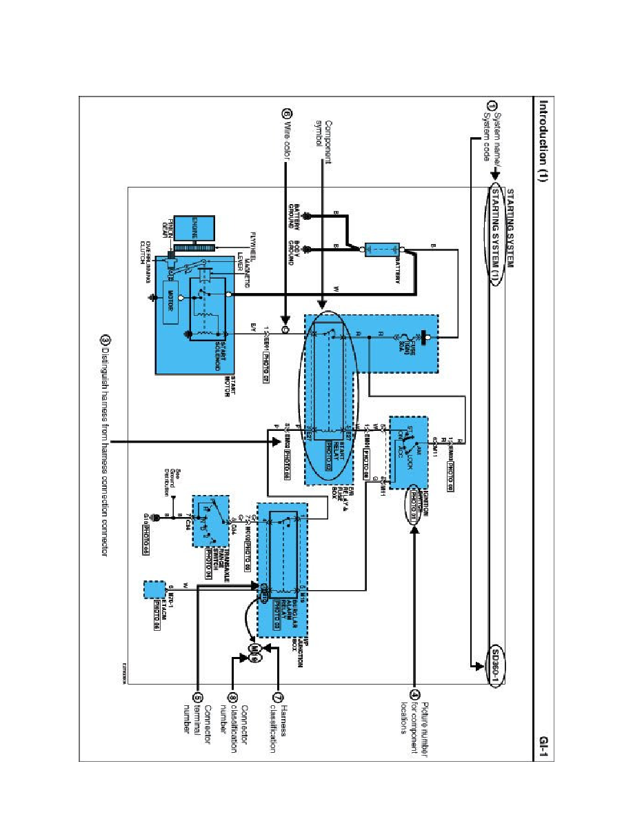
Keyless Start Control Module: Diagram Information and Instructions
Schematic Diagrams
INTRODUCTION
Starting and Charging
Starting System
Keyless Starting System
Keyless Start Control Module
Component Information
Diagrams
Diagram Information and Instructions
Diagram Information and Instructions|Page 4648 >
< Locks/Keyless Systems - Key Cutting/Fob Information|Page 4642