Isuzu Workshop Service and Repair Manuals
HOME
FEATURES
MENU
INDEX
ABOUT US
Fuse Block >
< Diagram Information and Instructions|Page 1402
Pickup L4-2254cc 2.3L SOHC (1986)
Power and Ground Distribution
Fuse
Component Information
Locations
Page 1
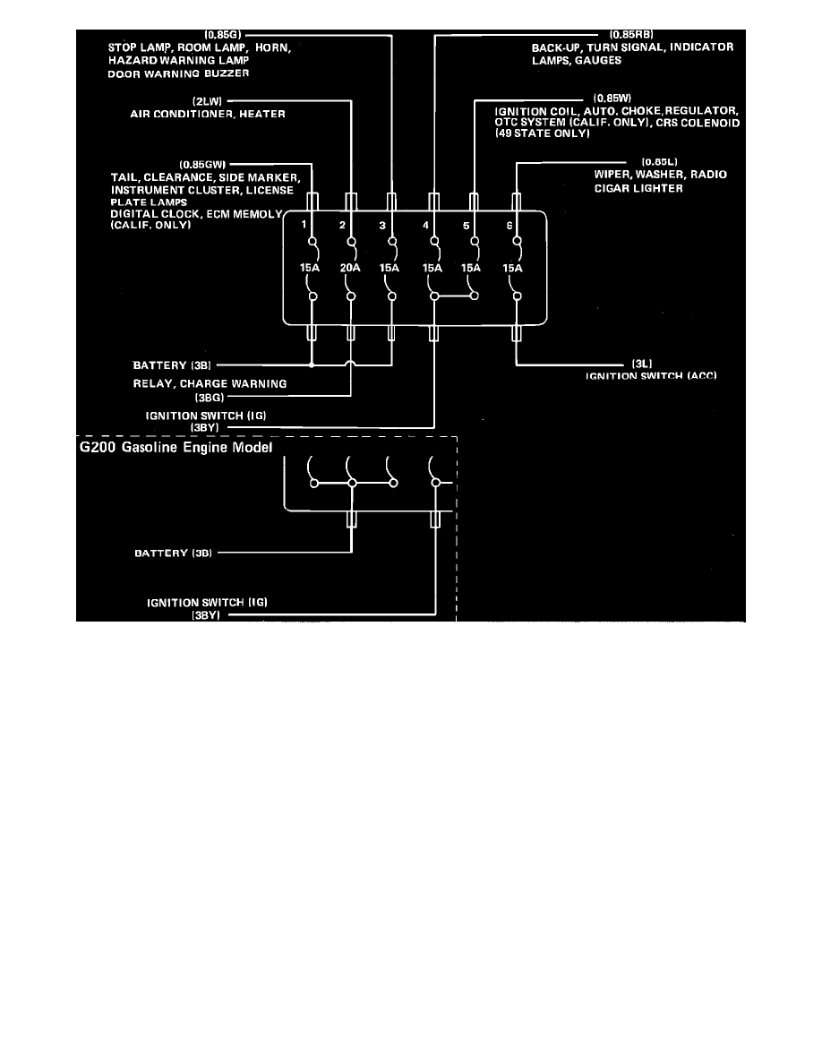
Fig. 13 Fuse Panel
Power and Ground Distribution
Fuse
Component Information
Locations
Fuse Block >
< Diagram Information and Instructions|Page 1402