Isuzu Workshop Service and Repair Manuals
HOME
FEATURES
MENU
INDEX
ABOUT US
Diagram Information and Instructions|Page 5242 >
< Diagram Information and Instructions|Page 5240
Rodeo LSE 4WD V6-3.2L (2000)
Steering and Suspension
Steering
Steering Column
Key Reminder Switch / Diagrams / Diagram Information and Instructions
Page 5241
Page 2
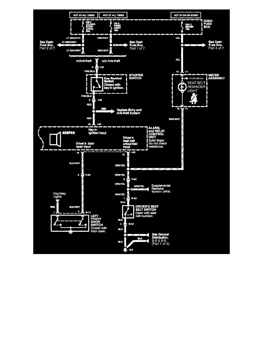
Seat Belt, Lights-On, & Key In Ignition Warning System (2 Of 2)
Steering and Suspension
Steering
Steering Column
Key Reminder Switch / Diagrams / Diagram Information and Instructions
Page 5241
Diagram Information and Instructions|Page 5242 >
< Diagram Information and Instructions|Page 5240