Kia Workshop Service and Repair Manuals
HOME
FEATURES
MENU
INDEX
ABOUT US
Diagram Information and Instructions|Page 3254 >
< Camshaft Position Sensor|Outline|Page 3251
Soul L4-2.0L (2010)
Powertrain Management
Computers and Control Systems
Sensors and Switches - Computers and Control Systems
Camshaft Position Sensor / Component Information
Diagrams
Diagram Information and Instructions
Page 1
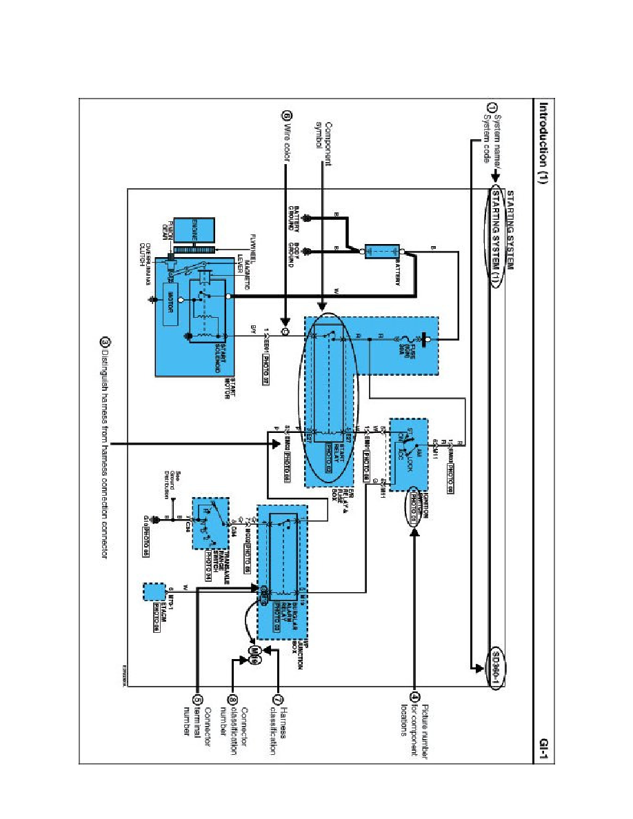
Camshaft Position Sensor: Diagram Information and Instructions
Schematic Diagrams
INTRODUCTION
Powertrain Management
Computers and Control Systems
Sensors and Switches - Computers and Control Systems
Camshaft Position Sensor / Component Information
Diagrams
Diagram Information and Instructions
Diagram Information and Instructions|Page 3254 >
< Camshaft Position Sensor|Outline|Page 3251