Kia Workshop Service and Repair Manuals
HOME
FEATURES
MENU
INDEX
ABOUT US
Diagram Information and Instructions|Page 3906 >
< Throttle Position Sensor|Outline|Page 3903
Soul L4-2.0L (2010)
Powertrain Management
Fuel Delivery and Air Induction
Sensors and Switches - Fuel Delivery and Air Induction
Throttle Position Sensor / Component Information
Diagrams
Diagram Information and Instructions
Page 1
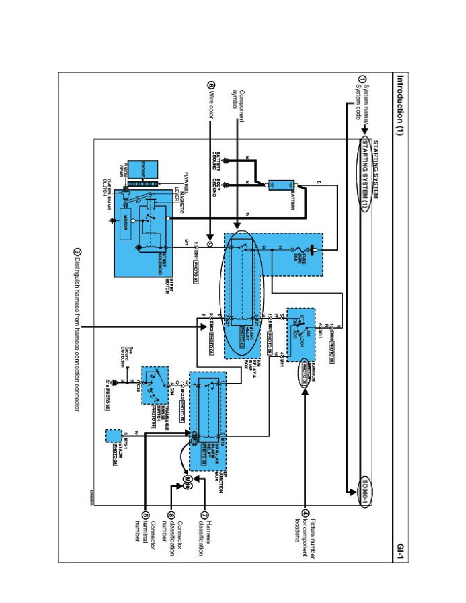
Throttle Position Sensor: Diagram Information and Instructions
Schematic Diagrams
INTRODUCTION
Powertrain Management
Fuel Delivery and Air Induction
Sensors and Switches - Fuel Delivery and Air Induction
Throttle Position Sensor / Component Information
Diagrams
Diagram Information and Instructions
Diagram Information and Instructions|Page 3906 >
< Throttle Position Sensor|Outline|Page 3903