LX 470 V8-4.7L (2UZ-FE) (1999)
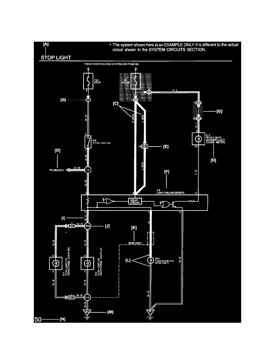
ABS Light: Diagram Information and Instructions
Key to Diagrams
The following Diagrams are typical examples of Lexus wiring diagrams
A: System Title
B: Indicates a Relay Block. No shading is used and only the Relay Block No. is shown to distinguish it from the J/B
Example: 1 Indicates Relay Block No.1
