RX 300 FWD V6-3.0L (1MZ-FE) (1999)
Variable Valve Timing Actuator Position Sensor: Diagram Information and Instructions
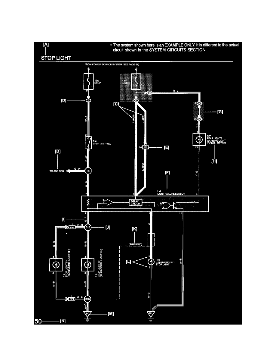
Key to Diagrams
The following Diagrams are typical examples of Lexus wiring diagrams
A: System Title
B: Indicates a Relay Block. No shading is used and only the Relay Block No. is shown to distinguish it from the J/B.
