Lexus Workshop Service and Repair Manuals
HOME
FEATURES
MENU
INDEX
ABOUT US
Fuse Block|Locations|Page 4668 >
< Instrument Panel J/B|Page 4664
RX 330 FWD V6-3.3L (3MZ-FE) (2006)
Starting and Charging
Power and Ground Distribution
Fuse Block
Component Information
Locations
Page 1
Fuse Block: Locations
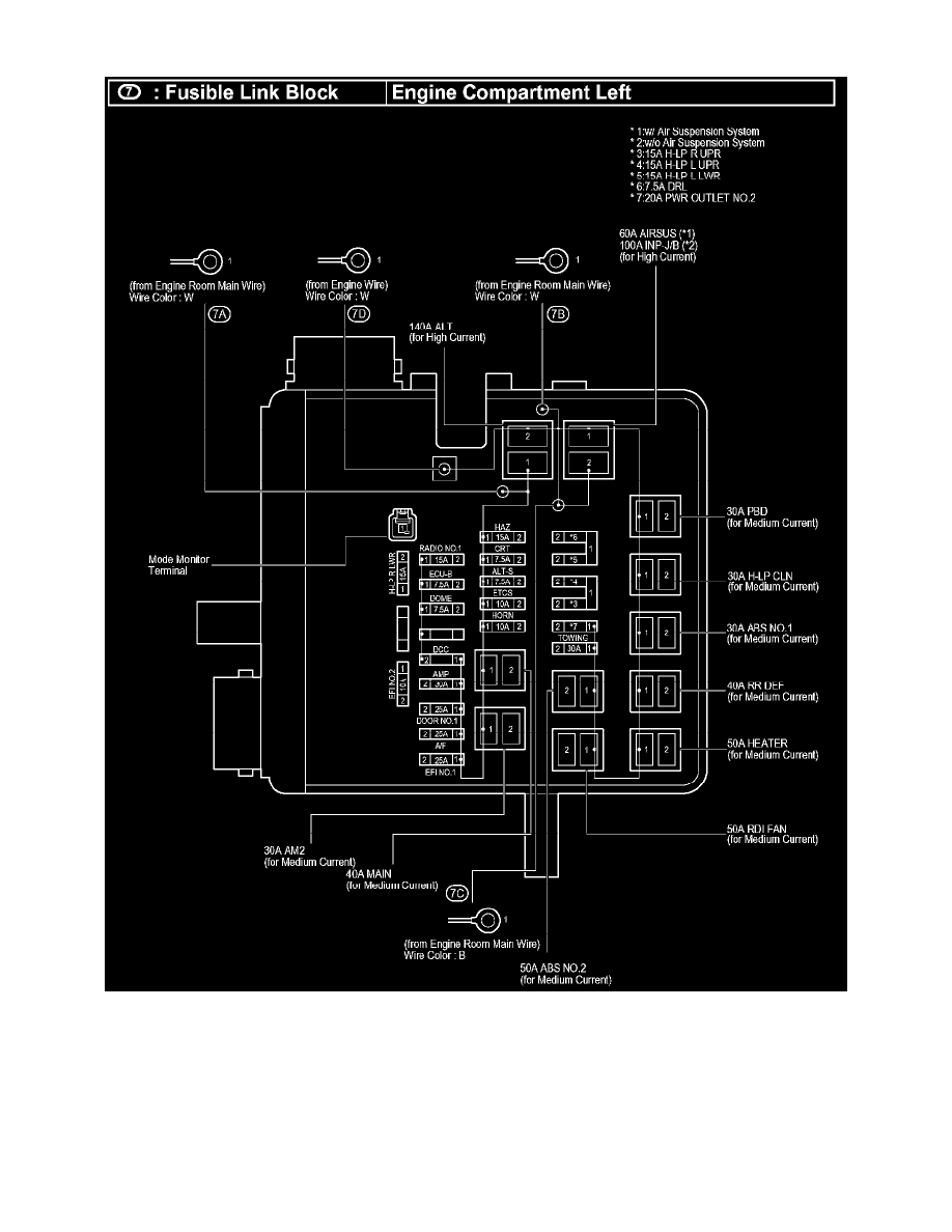
Fusible Link Block
Starting and Charging
Power and Ground Distribution
Fuse Block
Component Information
Locations
Fuse Block|Locations|Page 4668 >
< Instrument Panel J/B|Page 4664