Lexus Workshop Service and Repair Manuals
HOME
FEATURES
MENU
INDEX
ABOUT US
Fusible Link|Locations|Page 4733 >
< Diagram Information and Instructions|Page 4729
RX 330 FWD V6-3.3L (3MZ-FE) (2006)
Starting and Charging
Power and Ground Distribution
Fusible Link
Component Information
Locations
Page 1
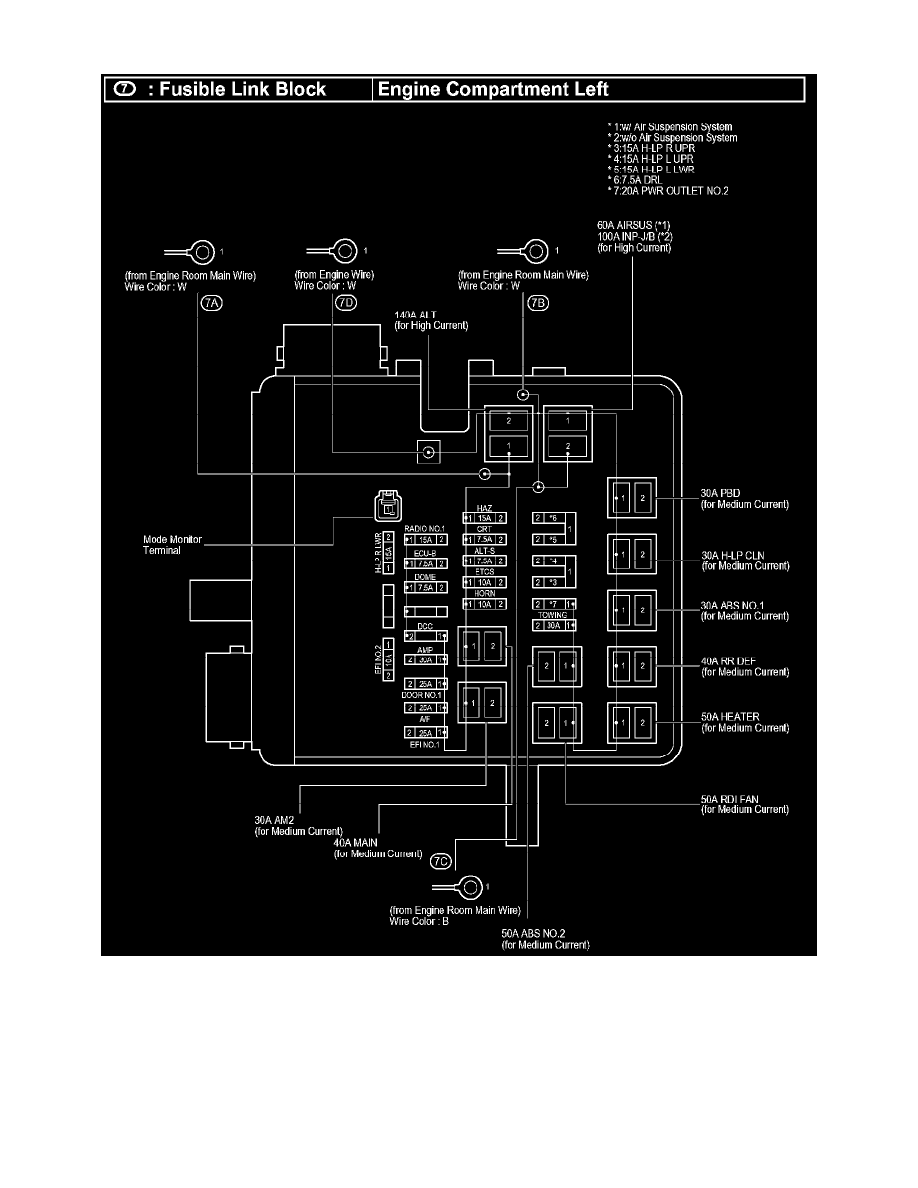
Fusible Link: Locations
Fusible Link Block
Starting and Charging
Power and Ground Distribution
Fusible Link
Component Information
Locations
Fusible Link|Locations|Page 4733 >
< Diagram Information and Instructions|Page 4729