Mazda Workshop Service and Repair Manuals
HOME
FEATURES
MENU
INDEX
ABOUT US
Diagram Information and Instructions|Page 8580 >
< Diagram Information and Instructions|Page 8578
6 L4-2.5L (2010)
Instrument Panel, Gauges and Warning Indicators
Driver/Vehicle Information Display / Component Information
Diagrams / Diagram Information and Instructions
Page 8579
Page 1
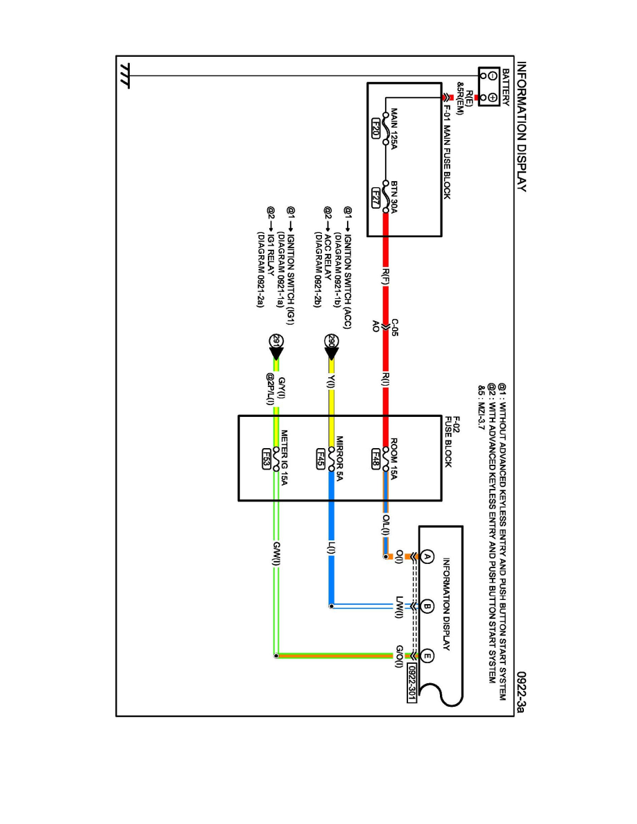
Driver/Vehicle Information Display: Electrical Diagrams
Diagram 0922-3a
Instrument Panel, Gauges and Warning Indicators
Driver/Vehicle Information Display / Component Information
Diagrams / Diagram Information and Instructions
Page 8579
Diagram Information and Instructions|Page 8580 >
< Diagram Information and Instructions|Page 8578