toyota Workshop Repair Guides

Toyota Workshop Service and Repair Manuals

Diagram Information and Instructions|Page 6285 > < Diagram Information and Instructions|Page 6283
Page 15
background image

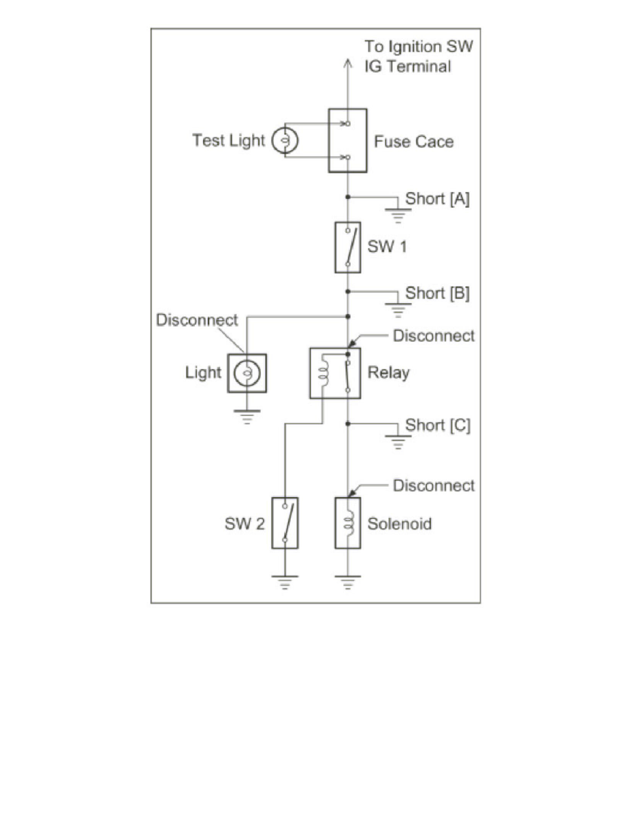
Remove the blown fuse and disconnect all loads of the fuse.

Connect a test light in place of the fuse.

Establish conditions in which the test light comes on.

Example:

-

[A] - Ignition SW on

-

[B] - Ignition SW and SW1 on

-

[C] - Ignition SW, SW1 and Relay on (Connect the Relay) and SW2 off (or Disconnect SW2)

Disconnect and reconnect the connectors while watching the test light.

The short lies between the connector where the test light stays lit and the connector where the light goes out.

Diagram Information and Instructions|Page 6285 > < Diagram Information and Instructions|Page 6283