Toyota Workshop Service and Repair Manuals
HOME
FEATURES
MENU
INDEX
ABOUT US
Diagram Information and Instructions|Page 5576 >
< Diagram Information and Instructions|Page 5574
Camry CE Sedan L4-2164cc 2.2L DOHC (5S-FE) MFI (1999)
Brakes and Traction Control
Antilock Brakes / Traction Control Systems
Brake Fluid Pump / Diagrams / Diagram Information and Instructions
Page 5575
Page 1
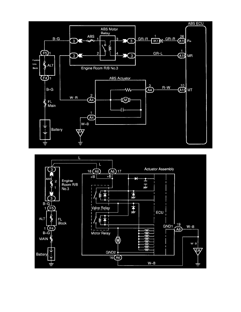
Brake Fluid Pump: Electrical Diagrams
Brakes and Traction Control
Antilock Brakes / Traction Control Systems
Brake Fluid Pump / Diagrams / Diagram Information and Instructions
Page 5575
Diagram Information and Instructions|Page 5576 >
< Diagram Information and Instructions|Page 5574