Toyota Workshop Service and Repair Manuals
HOME
FEATURES
MENU
INDEX
ABOUT US
Diagram Information and Instructions|Page 6973 >
< Diagram Information and Instructions|Page 6971
Camry CE Sedan L4-2164cc 2.2L DOHC (5S-FE) MFI (1999)
Heating and Air Conditioning
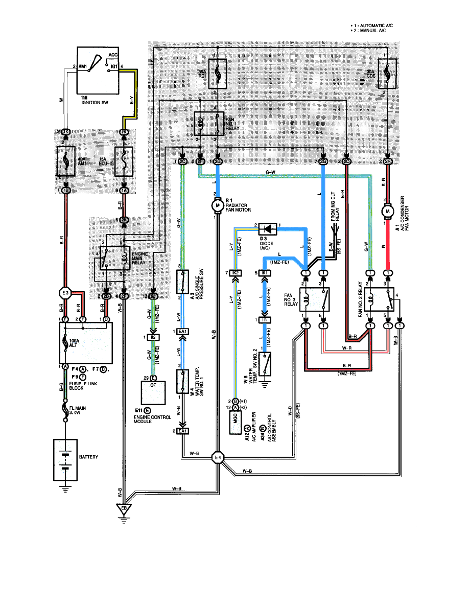
Condenser Fan / Component Information
Diagrams / Diagram Information and Instructions
Page 6972
Page 2
Heating and Air Conditioning
Condenser Fan / Component Information
Diagrams / Diagram Information and Instructions
Page 6972
Diagram Information and Instructions|Page 6973 >
< Diagram Information and Instructions|Page 6971