Toyota Workshop Service and Repair Manuals
HOME
FEATURES
MENU
INDEX
ABOUT US
Diagram Information and Instructions|Page 8842 >
< Diagram Information and Instructions|Page 8840
Camry CE Sedan L4-2164cc 2.2L DOHC (5S-FE) MFI (1999)
Instrument Panel, Gauges and Warning Indicators
Shift Indicator / Diagrams / Diagram Information and Instructions
Page 8841
Page 1
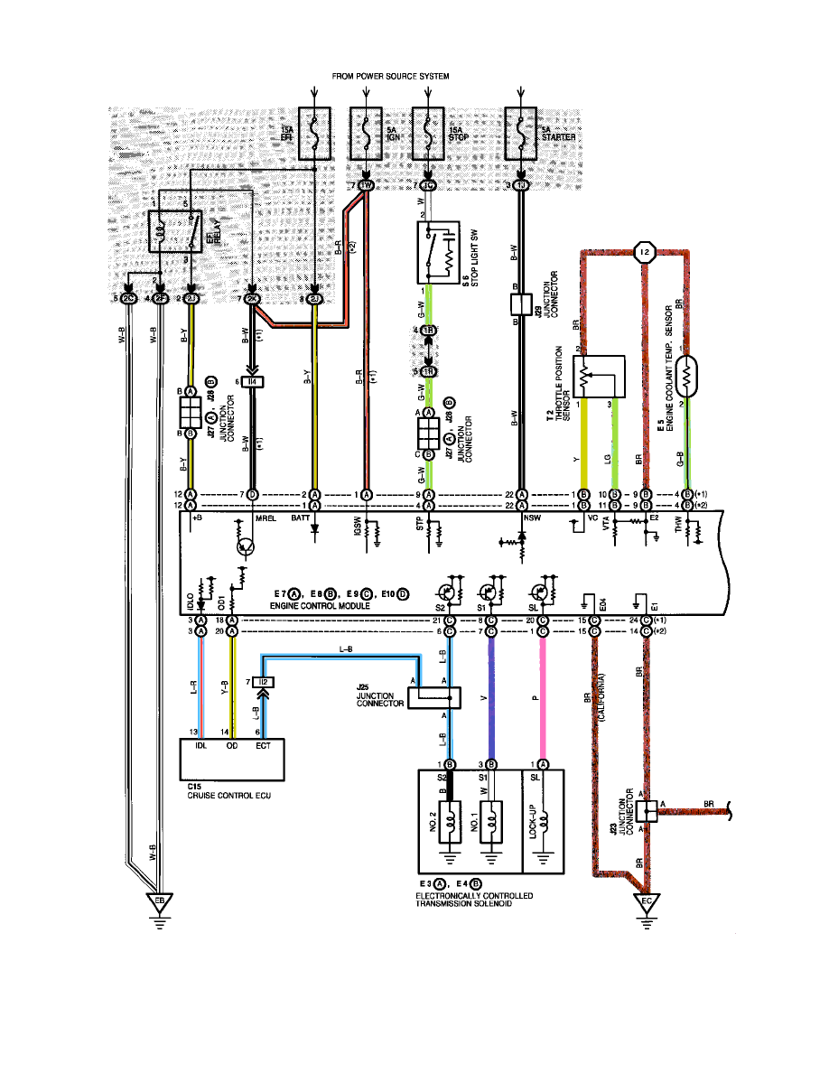
Shift Indicator: Electrical Diagrams
Instrument Panel, Gauges and Warning Indicators
Shift Indicator / Diagrams / Diagram Information and Instructions
Page 8841
Diagram Information and Instructions|Page 8842 >
< Diagram Information and Instructions|Page 8840