toyota Workshop Repair Guides

Toyota Workshop Service and Repair Manuals

Diagram Information and Instructions|Page 3725 > < Diagram Information and Instructions|Page 3723
Page 4
background image

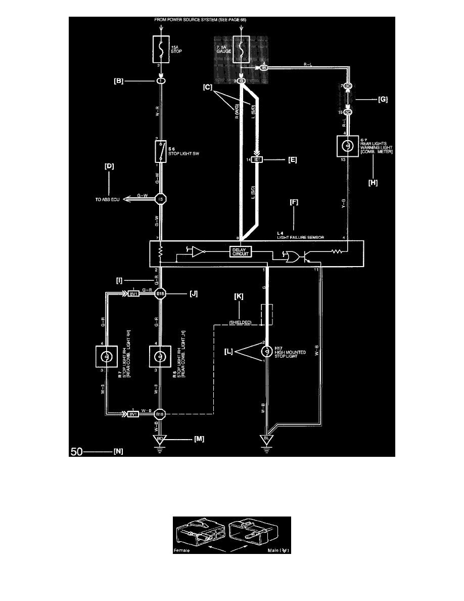
A: System Title
B: Indicates a Relay Block. No shading is used and only the Relay Block No. is shown to distinguish it from the J/B.

Example: (1) Indicates Relay Block No. 1.

C: ( ) is used to indicate different wiring and connector, etc. When the vehicle model, engine type, or specification is different.
D: Indicates related system.

Wiring Harness Connector

Diagram Information and Instructions|Page 3725 > < Diagram Information and Instructions|Page 3723