Toyota Workshop Service and Repair Manuals
HOME
FEATURES
MENU
INDEX
ABOUT US
Diagram Information and Instructions|Page 4703 >
< Diagram Information and Instructions|Page 4701
Camry CE Sedan L4-2164cc 2.2L DOHC (5S-FE) MFI (1999)
Powertrain Management
Transmission Control Systems
Lamps and Indicators - Transmission and Drivetrain / Lamps and Indicators - A/T
Shift Indicator / Diagrams / Diagram Information and Instructions
Page 4702
Page 1
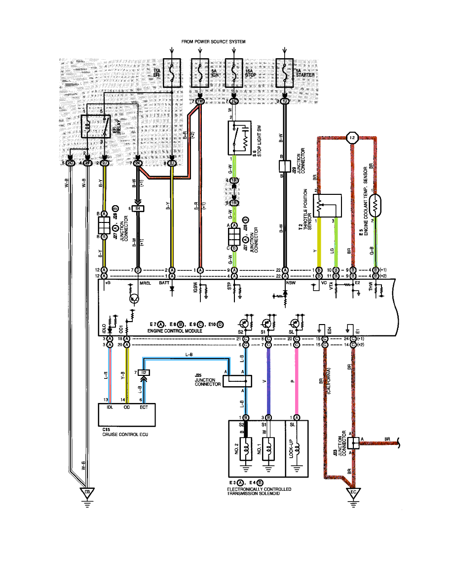
Shift Indicator: Electrical Diagrams
Powertrain Management
Transmission Control Systems
Lamps and Indicators - Transmission and Drivetrain / Lamps and Indicators - A/T
Shift Indicator / Diagrams / Diagram Information and Instructions
Page 4702
Diagram Information and Instructions|Page 4703 >
< Diagram Information and Instructions|Page 4701