Toyota Workshop Service and Repair Manuals
HOME
FEATURES
MENU
INDEX
ABOUT US
Diagram Information and Instructions|Page 4726 >
< Diagram Information and Instructions|Page 4724
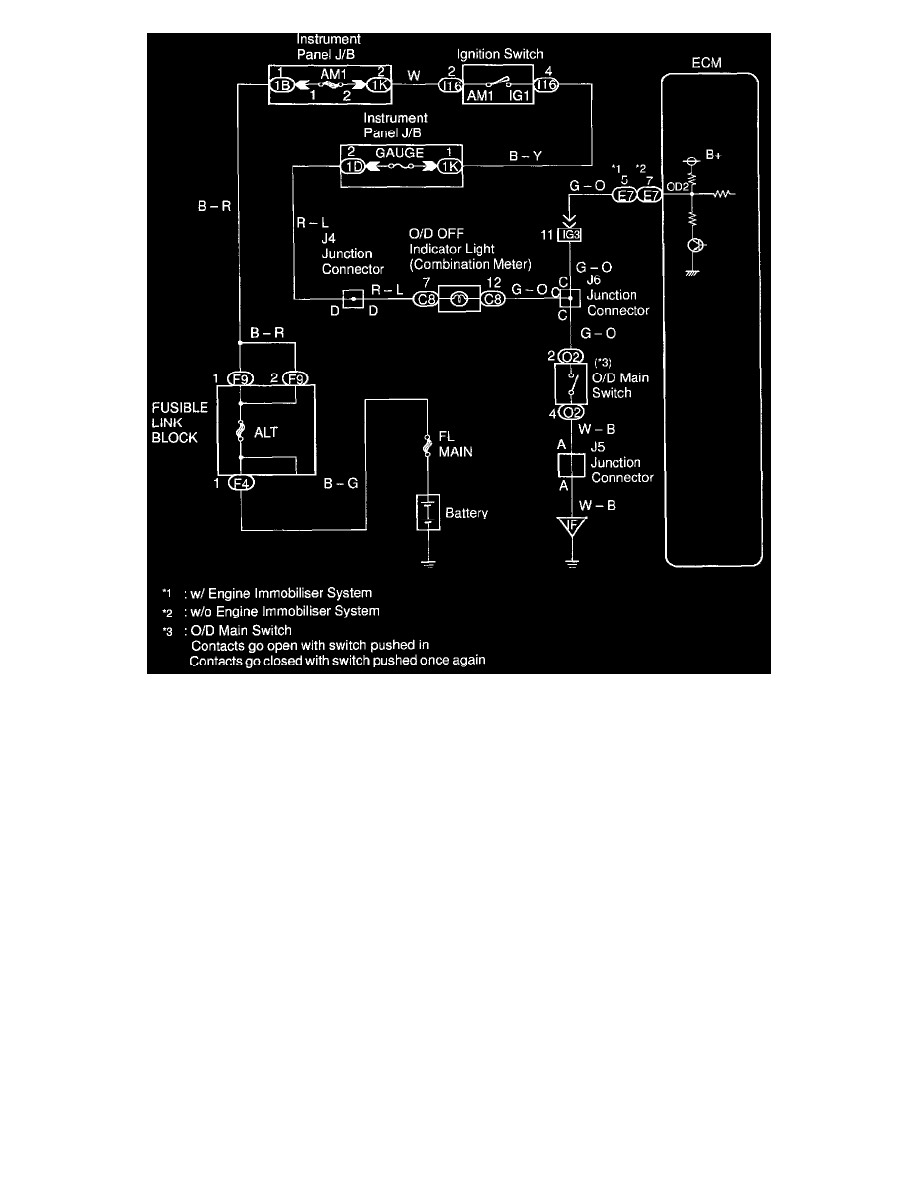
Camry CE Sedan L4-2164cc 2.2L DOHC (5S-FE) MFI (1999)
Powertrain Management
Transmission Control Systems
Sensors and Switches - Transmission and Drivetrain / Sensors and Switches - A/T / Overdrive Switch, A/T / Diagrams / Diagram Information and Instructions
Page 4725
Page 1
Powertrain Management
Transmission Control Systems
Sensors and Switches - Transmission and Drivetrain / Sensors and Switches - A/T / Overdrive Switch, A/T / Diagrams / Diagram Information and Instructions
Page 4725
Diagram Information and Instructions|Page 4726 >
< Diagram Information and Instructions|Page 4724