Toyota Workshop Service and Repair Manuals
HOME
FEATURES
MENU
INDEX
ABOUT US
Diagram Information and Instructions|Page 161 >
< Diagram Information and Instructions|Page 159
Camry CE Sedan L4-2164cc 2.2L DOHC (5S-FE) MFI (1999)
Relays and Modules
Relays and Modules - Brakes and Traction Control
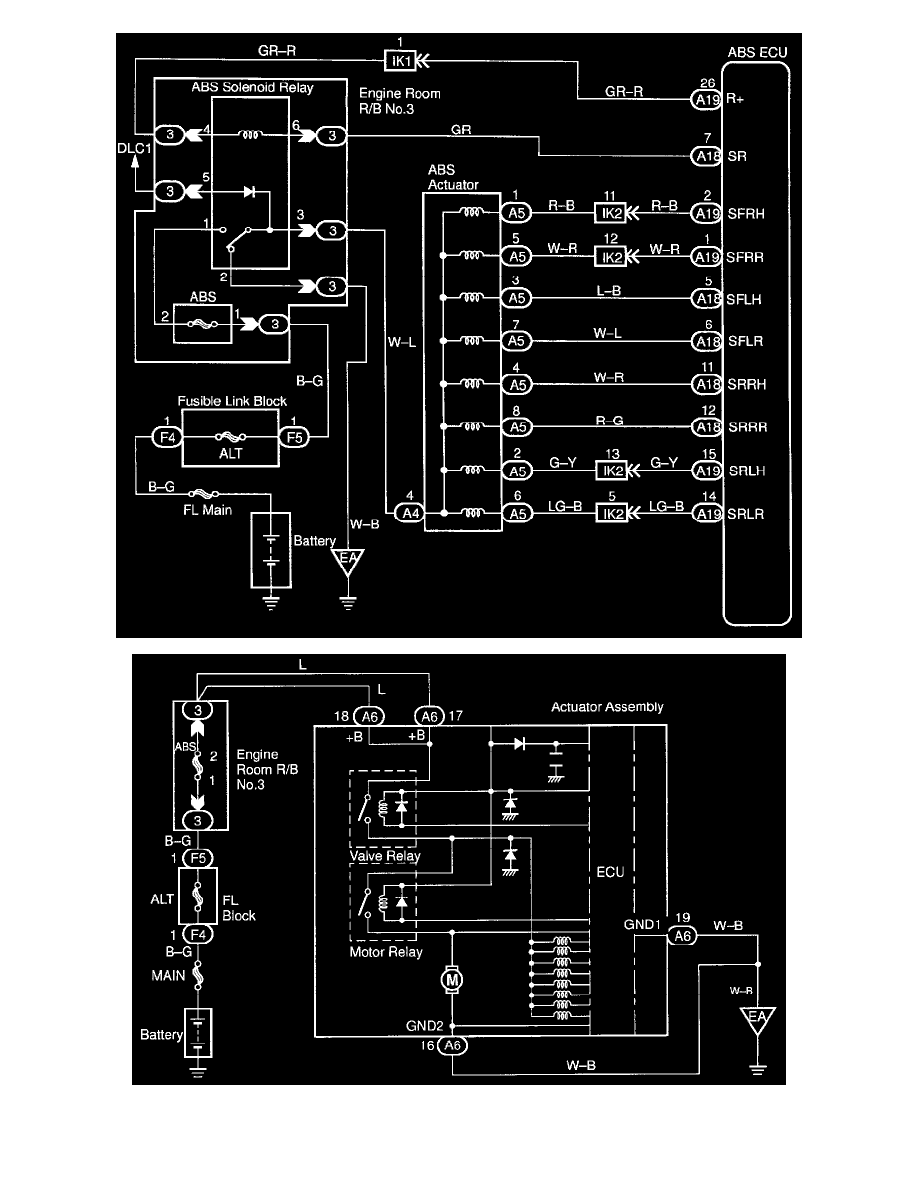
Brake Fluid Solenoid Valve Relay / Diagrams / Diagram Information and Instructions
Page 160
Page 2
Relays and Modules
Relays and Modules - Brakes and Traction Control
Brake Fluid Solenoid Valve Relay / Diagrams / Diagram Information and Instructions
Page 160
Diagram Information and Instructions|Page 161 >
< Diagram Information and Instructions|Page 159