toyota Workshop Repair Guides

Toyota Workshop Service and Repair Manuals

O/D Cancel Signal Circuit|Page 1547 > < O/D Cancel Signal Circuit|Page 1545
Page 1
background image

Overdrive Switch: Testing and Inspection
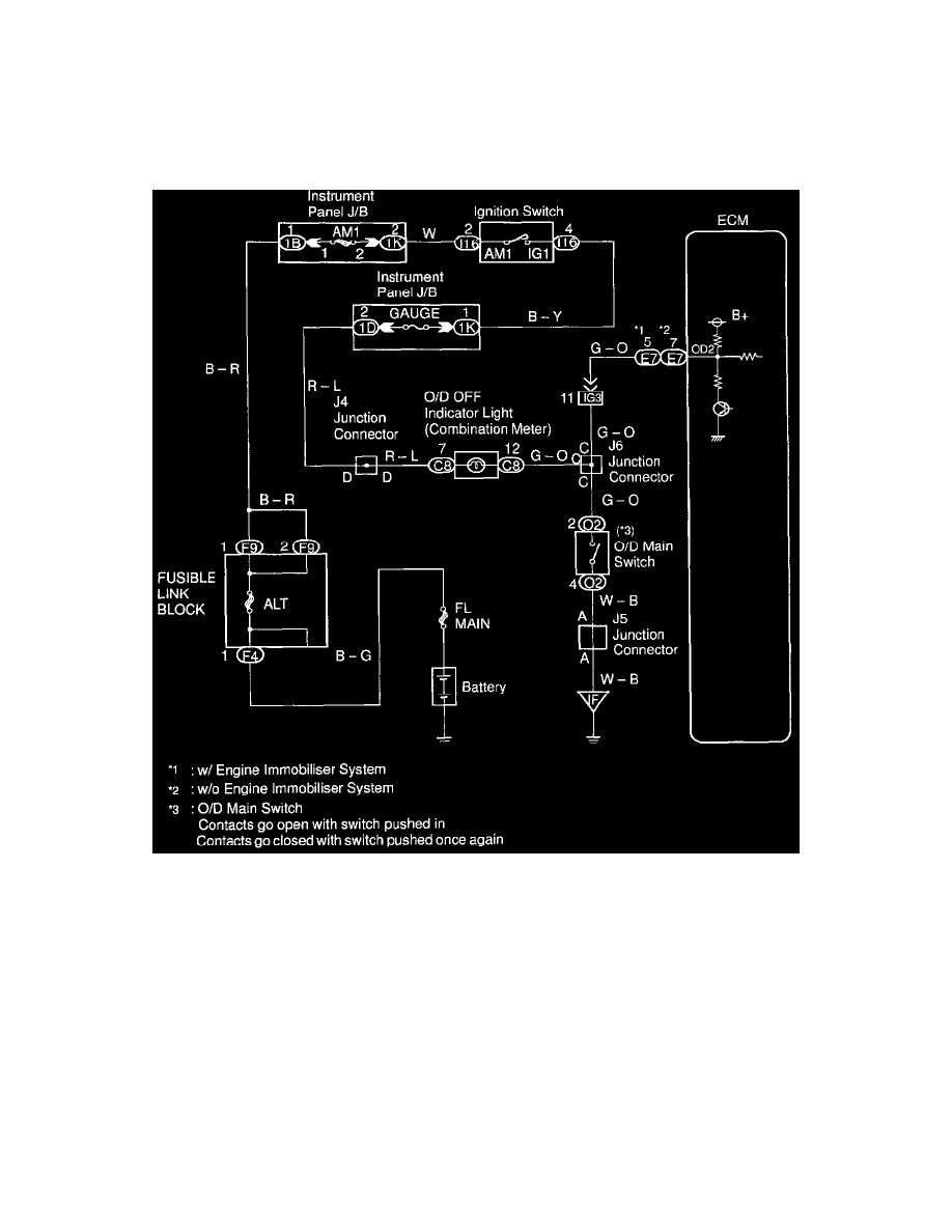
O/D Main Switch & O/D Off Indicator Light Circuit

O/D Main Switch & O/D OFF Indictor Light Circuit 

CIRCUIT DESCRIPTION 

The O/D main switch contacts go open when the switch is pushed in and go closed when it is pushed out. If O/D main switch is at OFF position,
the O/D OFF indicator light lights up, and the ECM prohibits shifting overdrive.

WIRING DIAGRAM 

INSPECTION PROCEDURE 

O/D Cancel Signal Circuit|Page 1547 > < O/D Cancel Signal Circuit|Page 1545